| Обозначение: |  ГОСТ Р 50554-93 |
| Статус: | действующий |
| Название рус.: | Промышленная чистота. Фильтры и фильтрующие элементы. Методы испытаний |
| Название англ.: | Industrial purity. Filters and their elements. Testing methods |
| Дата актуализации текста: | 06.04.2015 |
| Дата актуализации описания: | 01.07.2023 |
| Дата издания: | 01.06.2004 |
| Дата введения: | 01.01.1994 |
| Код ОКП: | 312953;368965;415300;421292;457100 |
| Нормативные ссылки: | ГОСТ 305-82; ГОСТ 6709-72; ГОСТ 8002-74; ГОСТ 10577-78; ГОСТ 14146-88; ГОСТ 15108-80; ГОСТ 16887-71; ГОСТ 17108-86; ГОСТ 22270-76; ГОСТ 26070-83; ГОСТ Р 50553-93;ОСТ 37.001.226-80;ОСТ 37.001.417-85 |
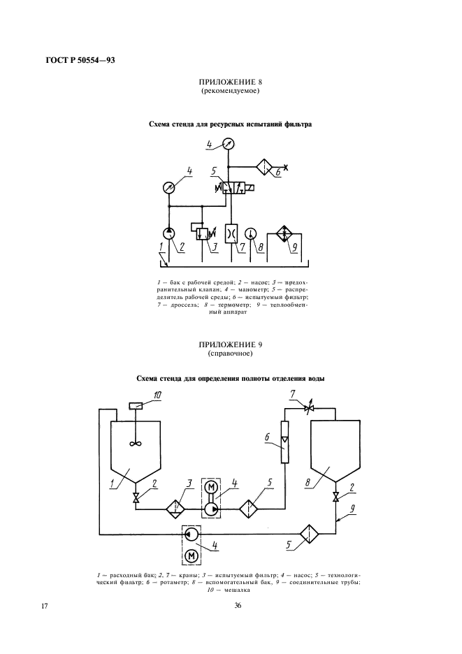
| Область применения: | Настоящий стандарт устанавливает методы испытаний фильтров и фильтроэлементов, предназначенных для очистки рабочих сред в топливных, масляных, гидравлических и воздушных системах |
|
| Расположен в: |
|