| Обозначение: |  ГОСТ Р 50571.2-94 |
| Статус: | действующий |
| Название рус.: | Электроустановки зданий. Часть 3. Основные характеристики |
| Название англ.: | Electrical installations of buildings. Part 3. General characteristics |
| Дата актуализации текста: | 06.04.2015 |
| Дата актуализации описания: | 01.07.2023 |
| Дата издания: | 26.07.2012 |
| Дата введения: | 01.01.1995 |
| Код ОКП: | 343700 |
| Заменяющий в части: | ГОСТ Р 50571.1-2009 в части пунктов 31, 33, 34, 35 |
| Содержит требования: | IEC 60364-3(1993) |
| Нормативные ссылки: | IEC 721(1990); ГОСТ 15150-69; ГОСТ 15543.1-89; ГОСТ 17516.1-90; ГОСТ 24682-81; ГОСТ Р 50571.1-2009 |
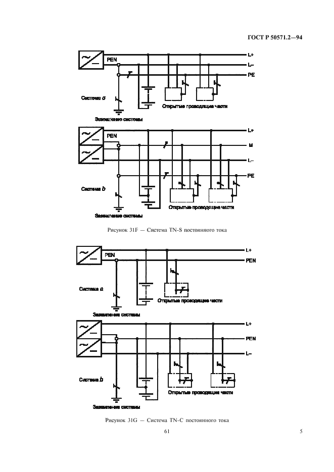
| Область применения: | Настоящий стандарт устанавливает основные характеристики электроустановок зданий, которые необходимы для обеспечения безопасности при эксплуатации электроустановок. Область применения стандарта - по ГОСТ Р 50571.1 |
|
| Расположен в: |
|