| Обозначение: |    ГОСТ 35222-2024 | 
| Статус: | действующий | 
| Название рус.: | Правила проведения тепловых приемочных испытаний паровых турбин. Часть 0. Широкий диапазон точности для различных типов и размеров турбин | 
| Название англ.: | Rules for steam turbine thermal acceptance tests. Part 0. Wide range of accuracy for various types and sizes of turbines | 
| Дата актуализации текста: | 01.12.2024 | 
| Дата актуализации описания: | 01.01.2025 | 
| Дата регистрации: | 30.09.2024 | 
| Дата издания: | 08.11.2024 | 
| Дата введения: | 01.01.2025 | 
| Содержит требования: | IEC 60953-0(2022) | 
| Нормативные ссылки: |  ГОСТ 15467; ГОСТ 20911; ГОСТ 23269; ГОСТ 8.586.1; ГОСТ 8.586.2; ГОСТ 8.586.3 | 
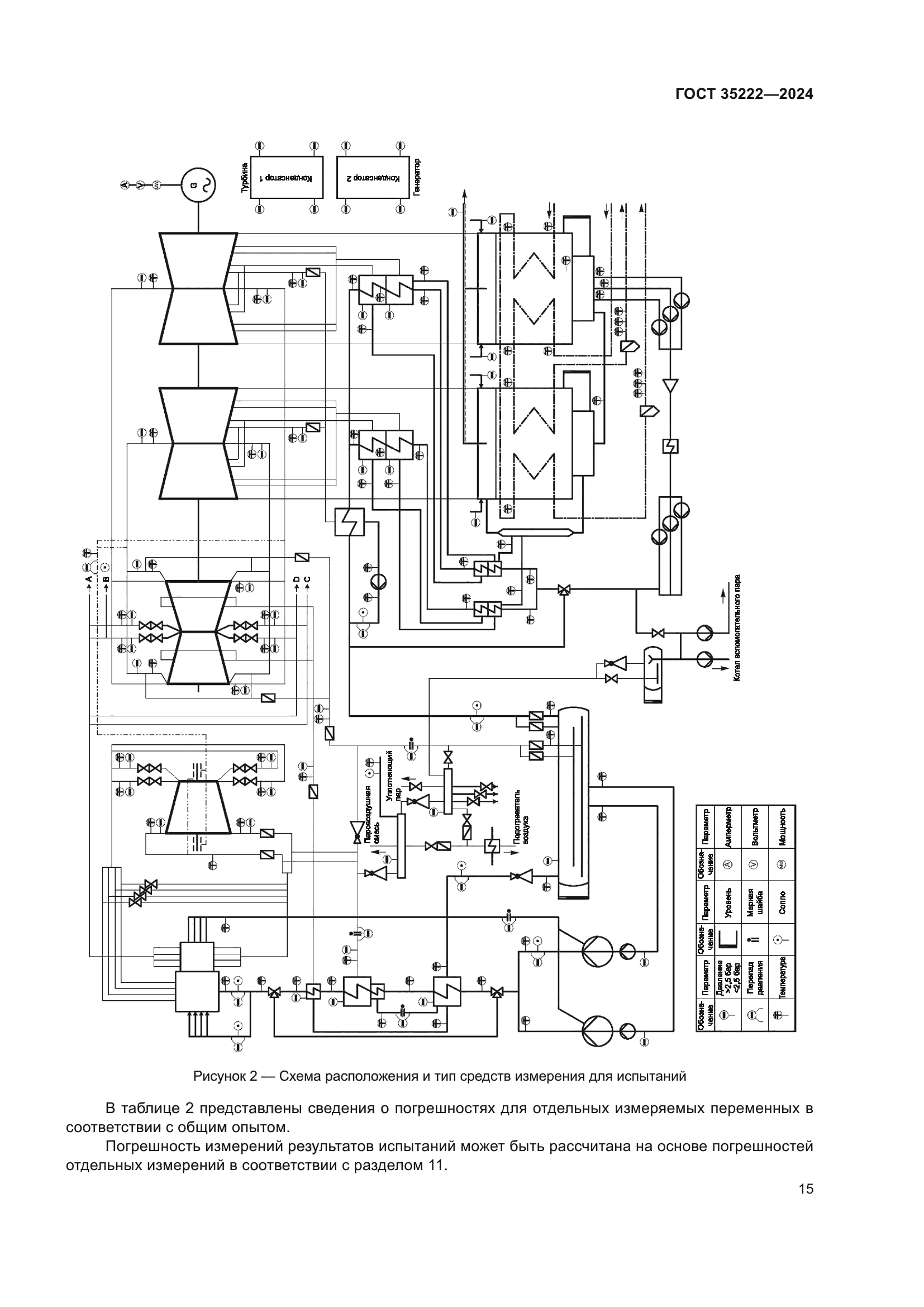
| Область применения: | Настоящий стандарт распространяется на паровые стационарные турбины для тепловых электростанций. Стандарт устанавливает правила проведения тепловых гарантийных испытаний, охватывающие широкий диапазон точности на паровых турбинах разного типа. Настоящий стандарт применяется при проведении испытаний турбин, работающих на перегретом и насыщенном паре. В настоящем стандарте определены основные правила подготовки, проведения и оценки результатов испытаний, сравнения с гарантийными показателями и расчета погрешности измерений | 
 | 
| Расположен в: | 
  |