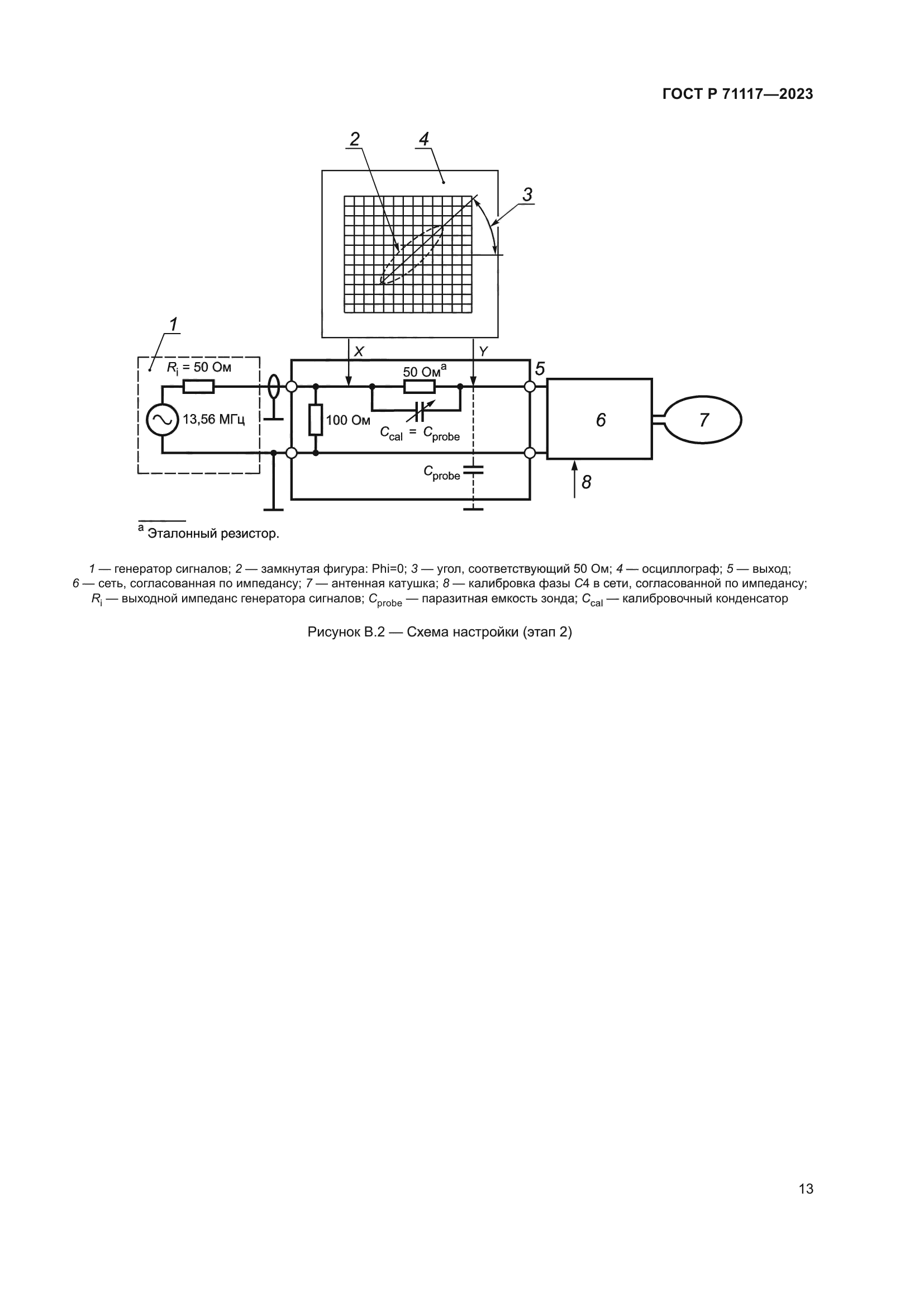
| ||||||||||||||||||||||||||||||||
Скачать ГОСТ Р 71117-2023 Карты идентификационные. Методы испытаний. Часть 7. Бесконтактные карты дальнего радиуса действияДата актуализации: 01.06.2025
| ||||||||||||||||||||||||||||||||
| Обозначение: | ![]() ГОСТ Р 71117-2023 |
| Статус: | действующий |
| Название рус.: | Карты идентификационные. Методы испытаний. Часть 7. Бесконтактные карты дальнего радиуса действия |
| Название англ.: | Identification cards. Test methods. Part 7. Contactless vicinity cards |
| Дата актуализации текста: | 01.01.2024 |
| Дата актуализации описания: | 01.01.2024 |
| Дата издания: | 13.12.2023 |
| Дата введения: | 01.01.2024 |
| Взамен: | ГОСТ Р ИСО/МЭК 10373-7-2011 |
| Содержит требования: | ISO/IEC 10373-7:2019 |
| Нормативные ссылки: | ГОСТ 34100.3; ГОСТ Р ИСО/МЭК 7810; ГОСТ Р ИСО/МЭК 10373-1; ГОСТ Р ИСО/МЭК 10373-6; ГОСТ Р ИСО/МЭК 15693-1-2013; ГОСТ Р ИСО/МЭК 15693-2-2013; ГОСТ Р ИСО/МЭК 15693-3-2011 |
| Область применения: | Стандарты серии ГОСТ Р ИСО/МЭК 10373 устанавливают методы испытаний для определения характеристик идентификационных карт (далее – карты), соответствующих определению, приведенному в ГОСТ Р ИСО/МЭК 7810. На каждый метод испытания приводится указание в одном или нескольких базовых стандартах, например, в ГОСТ Р ИСО/МЭК 7810, либо в одном или нескольких дополнительных стандартах, устанавливающих требования к технологиям хранения информации, применяемым в картах |
| Расположен в: | |

















































