| ||||||||||||||||||||||||||||
Скачать ГОСТ Р 70986-2023 Гидроприводы объемные. Гидромоторы. Правила приемки и методы испытанийДата актуализации: 01.06.2025
| ||||||||||||||||||||||||||||
| Обозначение: | ![]() ГОСТ Р 70986-2023 |
| Статус: | действующий |
| Название рус.: | Гидроприводы объемные. Гидромоторы. Правила приемки и методы испытаний |
| Название англ.: | Hydraulic drives. Hydraulic motors. Acceptance rules and methods of tests |
| Дата актуализации текста: | 01.01.2024 |
| Дата актуализации описания: | 01.01.2024 |
| Дата издания: | 19.10.2023 |
| Дата введения: | 30.11.2023 |
| Нормативные ссылки: | ГОСТ 12.1.003; ГОСТ 12.1.004; ГОСТ 12.1.005; ГОСТ 12.2.003; ГОСТ 12.2.032; ГОСТ 12.2.033; ГОСТ 12.3.002; ГОСТ 15.309; ГОСТ 33; ГОСТ 166; ГОСТ 427; ГОСТ 14066; ГОСТ 15108; ГОСТ 16504; ГОСТ 16962; ГОСТ 17216; ГОСТ 17752; ГОСТ 22976; ГОСТ 27372; ГОСТ Р 2.601; ГОСТ Р 8.568; ГОСТ Р 52543; ГОСТ Р 58758; ГОСТ Р 70769; ГОСТ Р 70770; ГОСТ Р 70813; ГОСТ Р 70814 |
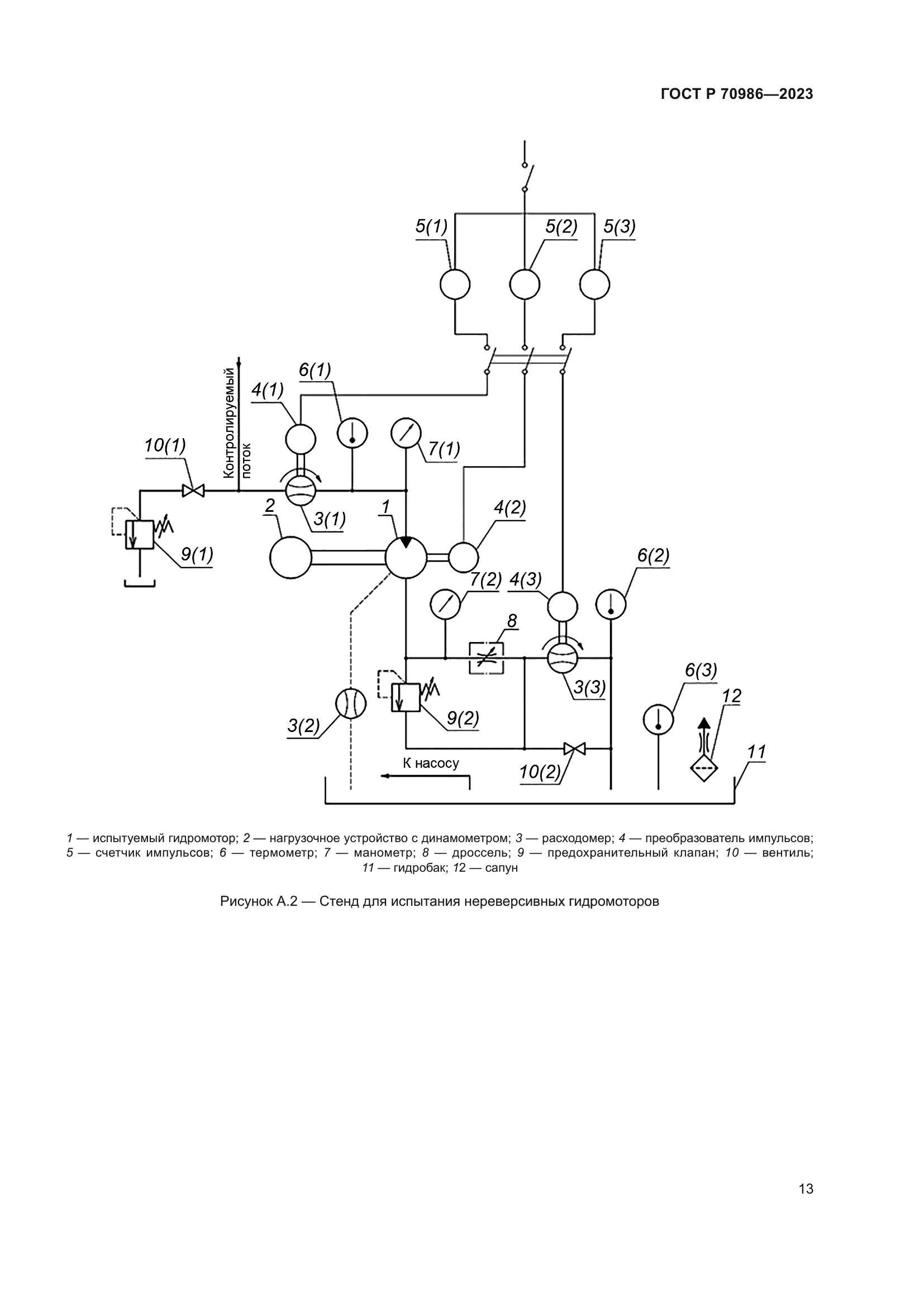
| Область применения: | Настоящий стандарт распространяется на гидромоторы и насос-моторы производственно-технического назначения для объемных гидроприводов и устанавливает правила приемки и методы испытаний |
| Расположен в: | |























