| ||||||||||||||||||||||||||||
Скачать ГОСТ Р 70809-2023 Контрольно-измерительное оборудование для контроля и диагностики электронных модулей. Общие технические условияДата актуализации: 01.06.2025
| ||||||||||||||||||||||||||||
| Обозначение: | ![]() ГОСТ Р 70809-2023 |
| Статус: | действующий |
| Название рус.: | Контрольно-измерительное оборудование для контроля и диагностики электронных модулей. Общие технические условия |
| Название англ.: | Control and measuring equipment for monitoring and diagnostics of electronic modules. General specifications |
| Дата актуализации текста: | 01.01.2024 |
| Дата актуализации описания: | 01.01.2024 |
| Дата издания: | 13.07.2023 |
| Дата введения: | 01.12.2023 |
| Нормативные ссылки: | ГОСТ 8.051; ГОСТ 9.005; ГОСТ 9.014; ГОСТ 9.301; ГОСТ 12.1.004; ГОСТ 12.2.003; ГОСТ 12.2.007.14; ГОСТ 14.201; ГОСТ 20.57.406; ГОСТ 2991; ГОСТ 5959; ГОСТ 10198; ГОСТ 14192; ГОСТ 15150; ГОСТ 18680; ГОСТ 20911; ГОСТ 21130; ГОСТ 23000; ГОСТ 23586; ГОСТ 23592; ГОСТ 23872; ГОСТ 24297; ГОСТ 30631; ГОСТ Р 27.102; ГОСТ Р 27.403; ГОСТ Р 51623; ГОСТ Р 51676; ГОСТ Р 52003; ГОСТ Р 55692; ГОСТ Р 56274; ГОСТ Р 57421; ГОСТ Р 58358.1; ГОСТ Р 58358.2; ГОСТ Р 58358.3; ГОСТ Р 59211; ГОСТ Р МЭК 60297-3-106; ГОСТ Р МЭК 60917-2-4 |
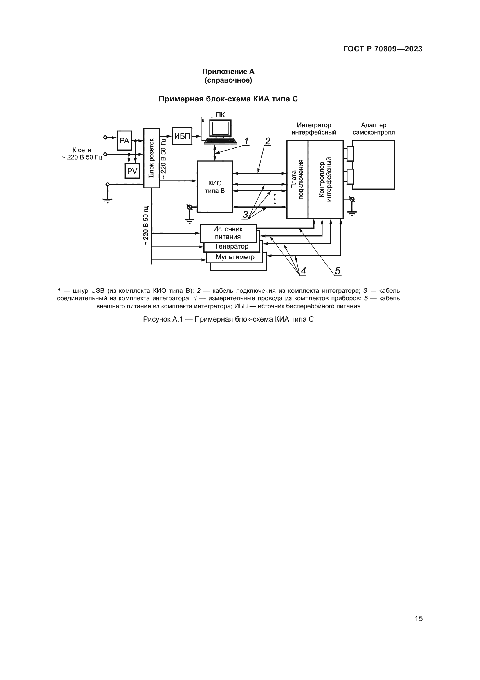
| Область применения: | Настоящий стандарт распространяется на контрольное измерительное оборудование, предназначенное для контроля электрических параметров и общей диагностики электронных модулей и других радиоэлектронных устройств, которое может являться составной частью диагностического обеспечения, определяемого при разработке радиоэлектронных средств различного функционального назначения. Стандарт устанавливает общие технические условия к контрольному измерительному оборудованию, а также правила приемки, методы контроля, требования к упаковке, транспортированию и хранению |
| Расположен в: | |



















