| Обозначение: |  ГОСТ Р МЭК 60809-2022 |
| Статус: | действующий |
| Название рус.: | Источники света электрические для дорожных транспортных средств. Технические требования и методы испытаний |
| Название англ.: | Electric light sources for road vehicles. Technical requirements and test methods |
| Дата актуализации текста: | 01.01.2023 |
| Дата актуализации описания: | 01.07.2023 |
| Дата издания: | 28.10.2022 |
| Дата введения: | 01.07.2023 |
| Взамен: | ГОСТ Р МЭК 60809-2012 |
| Аутентичен стандартам: | IEC 60809(2021) |
| Нормативные ссылки: | IEC 60050-845;IEC 60051-1;IEC 60061-1;IEC 60810(2017);IEC 60810:2017/Amd.1(2019);CIE 015:2018 |
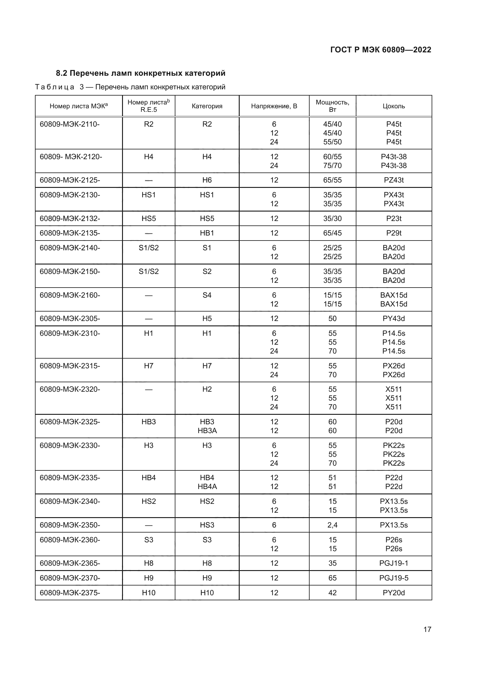
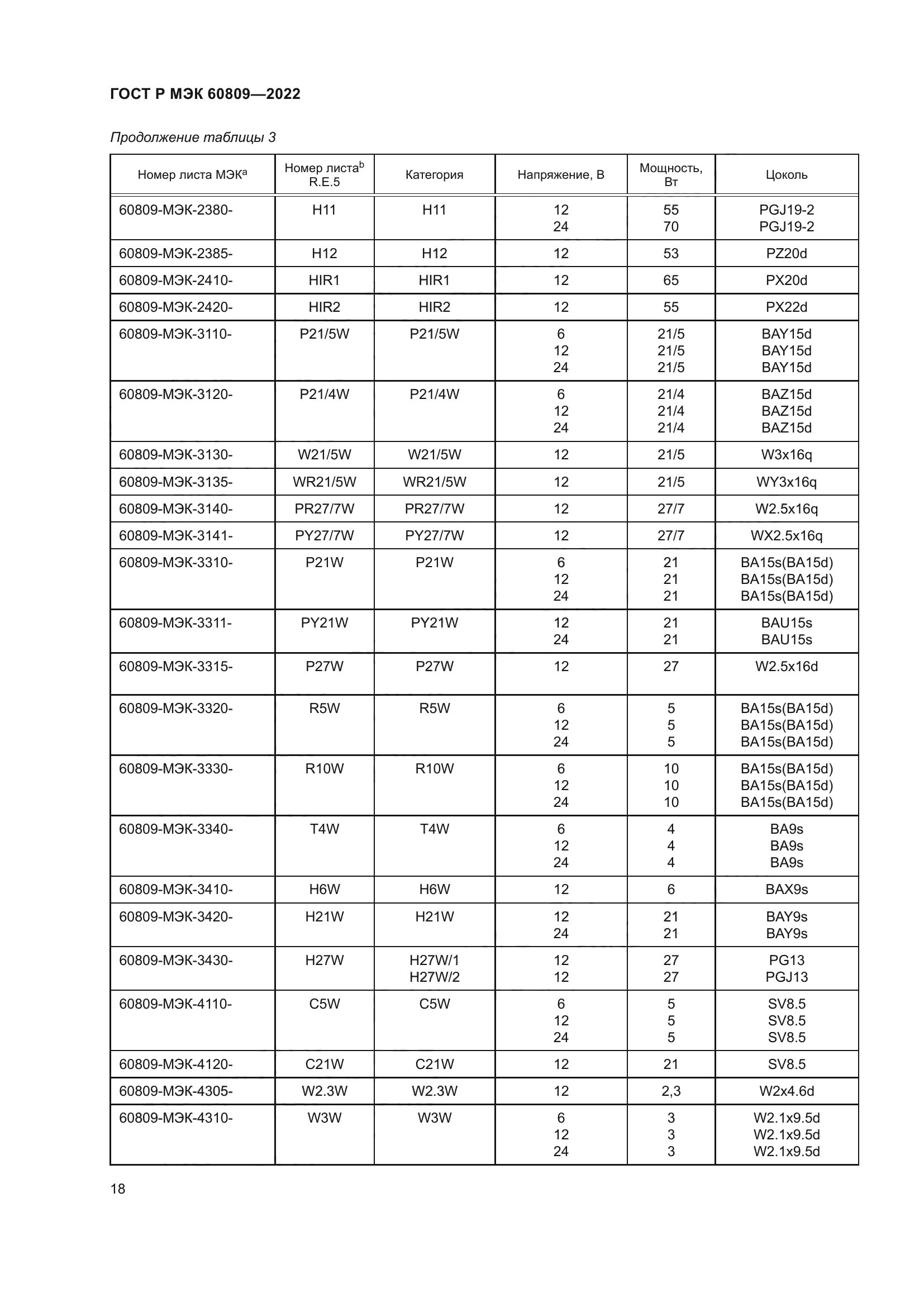
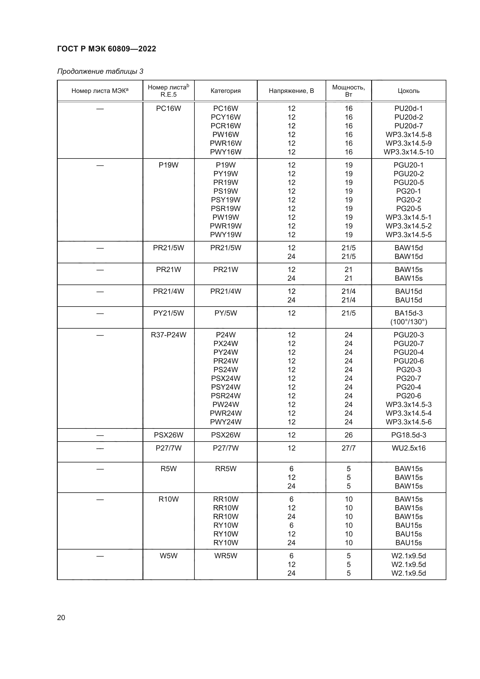
| Область применения: | Настоящий стандарт распространяется на электрические источники света (см. примечание 1), используемые в автомобилестроении, например, в световых приборах внутреннего и внешнего освещения и/или устройствах световой сигнализации для дорожных транспортных средств. Настоящий стандарт распространяется на источники света, приведенные в Резолюции ООН R.E.5, и источники света, подпадающие под действие других законодательных актов |
|
| Расположен в: |
|