| Обозначение: |  ГОСТ Р 70381-2022 |
| Статус: | действующий |
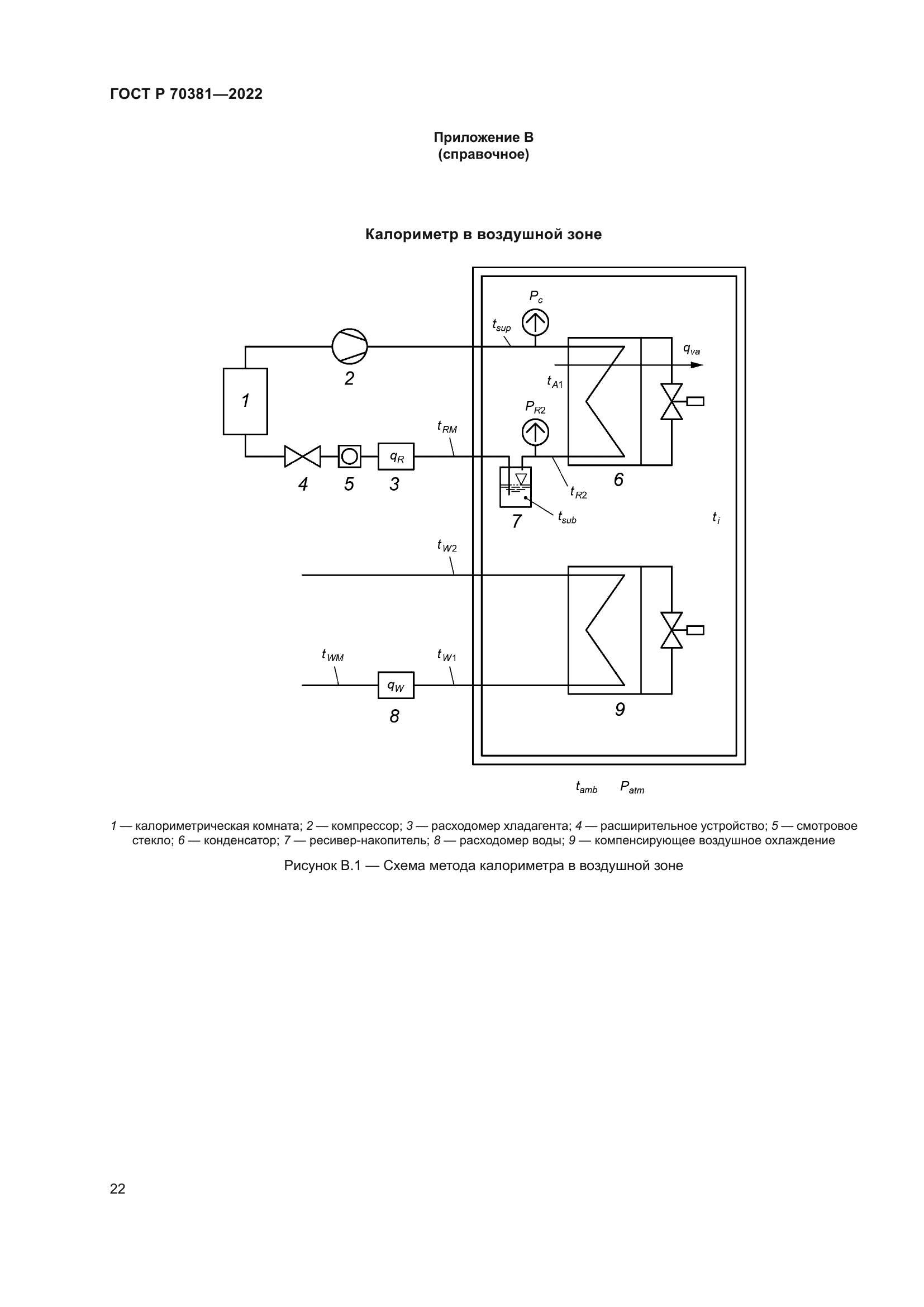
| Название рус.: | Оборудование холодильное. Конденсаторы холодильные воздушного охлаждения. Условия испытаний по определению производительности |
| Название англ.: | Refrigerating equipment. Forced convection air cooled refrigerant condensers. Performance test conditions |
| Дата актуализации текста: | 01.01.2023 |
| Дата актуализации описания: | 01.07.2023 |
| Дата издания: | 18.10.2022 |
| Дата введения: | 01.02.2023 |
| Нормативные ссылки: | ГОСТ IEC 60034-1;ГОСТ ISO/IEC 17025 |
| Область применения: | Настоящий стандарт регламентирует условия испытаний по определению производительности холодильных конденсаторов/газоохладителей воздушного охлаждения с принудительным обдувом при помощи встроенных вентиляторов (кроме воздуховодов) для использования в холодильных системах, содержащих хладагенты, которые меняют агрегатное состояние при циркуляции по холодильному контуру |
|
| Расположен в: |
|