| Обозначение: |  ГОСТ Р 59299-2021 |
| Статус: | действующий |
| Название рус.: | Нефтяная и газовая промышленность. Проектирование и эксплуатация систем подводной добычи. Часть 3. Системы проходных выкидных трубопроводов (TFL) |
| Название англ.: | Petroleum and natural gas industry. Design and operation of subsea production systems. Part 3. Through flowline (TFL) systems |
| Дата актуализации текста: | 01.01.2022 |
| Дата актуализации описания: | 01.07.2023 |
| Дата издания: | 19.02.2021 |
| Дата введения: | 01.08.2021 |
| Взамен: | ГОСТ Р ИСО 13628-3-2013 |
| Содержит требования: | ISO 13628-3:2000 |
| Нормативные ссылки: | ГОСТ 31446;ГОСТ ISO 3183; ГОСТ Р 55311; ГОСТ Р 59304; ГОСТ Р 59305; ГОСТ Р ИСО 13628-4-2016; ГОСТ Р ИСО 13703 |
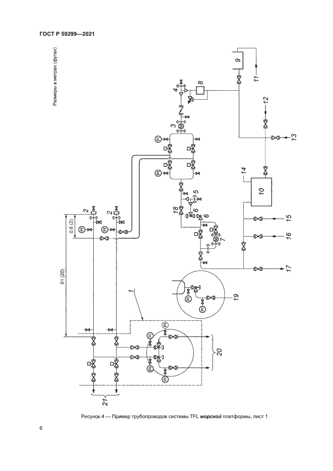
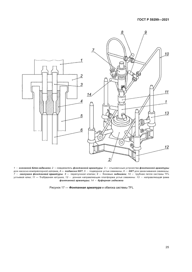
| Область применения: | Настоящий стандарт устанавливает требования и рекомендации по проектированию, изготовлению и эксплуатации систем проходных выкидных трубопроводов и их оборудования, применяемых в системах подводной добычи углеводородов. Описанные процедуры и установленные требования относятся к осуществляемому через выкидные линии техническому обслуживанию скважинного оборудования, подводной фонтанной арматуры, подвески насосно-компрессорных труб, а также выкидных трубопроводов и оборудования. Настоящий стандарт предназначен для систем проходных выкидных трубопроводов подводного исполнения, но также может быть использован для оборудования таких скважин, как наклонно-направленных с большим зенитным углом и горизонтально пробуренных скважин |
|
| Расположен в: |
|