| ||||||||||||||||||||||||||||||||||||
Скачать ГОСТ 34568-2019 Магистральный трубопроводный транспорт нефти и нефтепродуктов. Камеры пуска и приема средств очистки и диагностирования. Общие технические условияДата актуализации: 01.06.2025
| ||||||||||||||||||||||||||||||||||||
| Обозначение: | ![]() ГОСТ 34568-2019 |
| Статус: | действующий |
| Название рус.: | Магистральный трубопроводный транспорт нефти и нефтепродуктов. Камеры пуска и приема средств очистки и диагностирования. Общие технические условия |
| Название англ.: | Trunk pipeline transport of oil and oil products. Chambers for launch and receiving of cleaning and diagnostic devices. General specifications |
| Дата актуализации текста: | 01.01.2021 |
| Дата актуализации описания: | 01.07.2023 |
| Дата регистрации: | 30.09.2019 |
| Дата издания: | 14.10.2019 |
| Дата введения: | 01.06.2020 |
| Нормативные ссылки: | ГОСТ 9.014; ГОСТ 9.407; ГОСТ 12.1.004; ГОСТ 12.1.007; ГОСТ 12.1.010; ГОСТ 12.2.003; ГОСТ 12.2.044; ГОСТ 12.3.009; ГОСТ 12.4.026; ГОСТ 15.309; ГОСТ 27.002; ГОСТ 166; ГОСТ 305; ГОСТ Р 52368-2005; ГОСТ 1012; ГОСТ 1667; ГОСТ 6996; ГОСТ 7502; ГОСТ 7512; ГОСТ 9454; ГОСТ 9544; ГОСТ 10227; ГОСТ 10433; ГОСТ 10585; ГОСТ 12971; ГОСТ 13716; ГОСТ 14192; ГОСТ 15150; ГОСТ 18442; ГОСТ 19007; ГОСТ 20415; ГОСТ 20799; ГОСТ 21105; ГОСТ Р 56512-2015; ГОСТ 22727; ГОСТ 23170; ГОСТ 24472; ГОСТ 26349; ГОСТ 27321; ГОСТ 28338; ГОСТ 28759.5; ГОСТ 30852.5; ГОСТ 30852.9; ГОСТ 30852.11; ГОСТ 30852.13; ГОСТ 31447; ГОСТ 32513; ГОСТ 33259 |
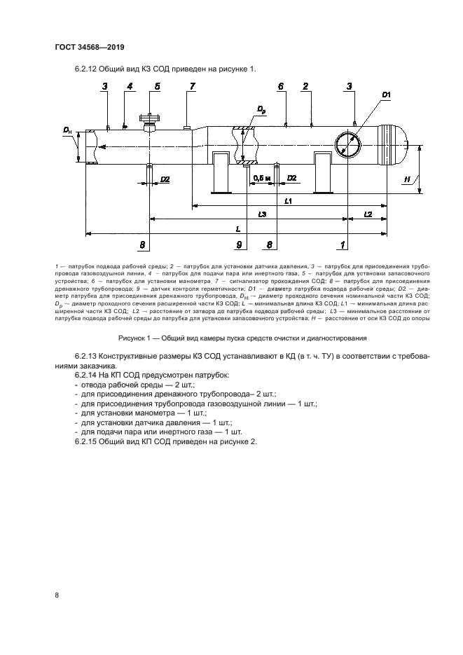
| Область применения: | Настоящий стандарт распространяется на стационарные камеры пуска и приема средств очистки и диагностирования, предназначенные для применения на линейной части магистрального трубопровода |
| Приложение №1: | Поправка к ГОСТ 34568-2019 |
| Расположен в: | |































| Обозначение: | Поправка к ГОСТ 34568-2019 |
| Дата введения: | 11.09.2023 |
