| Обозначение: |  ГОСТ Р 58354-2019 |
| Статус: | действующий |
| Название рус.: | Фланцы судовых систем вентиляции и кондиционирования воздуха. Присоединительные размеры |
| Название англ.: | Flanges for ventilation and air conditioning ships systems. Connecting dimensions |
| Дата актуализации текста: | 01.01.2021 |
| Дата актуализации описания: | 01.01.2021 |
| Дата издания: | 22.03.2019 |
| Дата введения: | 01.07.2019 |
| Нормативные ссылки: | ГОСТ 8468 |
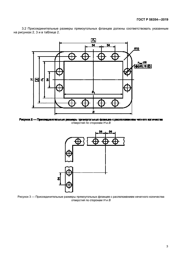
| Область применения: | Настоящий стандарт устанавливает присоединительные размеры круглых и прямоугольных фланцев воздуховодов, арматуры и оборудования судовых систем вентиляции и кондиционирования воздуха, а также другого оборудования, присоединяемого к воздуховодам с установленными размерами по ГОСТ 8468 |
|
| Расположен в: |
|