| Обозначение: |  ГОСТ 34388-2018 |
| Статус: | заменён |
| Название рус.: | Трубы стальные. Метод испытаний коррозионной стойкости в соляном тумане |
| Название англ.: | Steel pipes. Method of tests of corrosion resistance under the influence of salt spray |
| Дата актуализации текста: | 01.01.2021 |
| Дата актуализации описания: | 01.01.2024 |
| Дата регистрации: | 28.02.2018 |
| Дата издания: | 26.09.2018 |
| Дата введения: | 01.12.2018 |
| Дата окончания срока действия: | 01.08.2023 |
| Заменяющий: | ГОСТ 34388-2023 |
| Содержит требования: | ISO 9227:2012 |
| Нормативные ссылки: | ГОСТ 9.054-75; ГОСТ 9.311-87; ГОСТ 9.401-91; ГОСТ 9.407-2015; ГОСТ 9.509-89; ГОСТ 9.908-85; ГОСТ 9.909-86; ГОСТ 61-75; ГОСТ 1381-73; ГОСТ 3118-77; ГОСТ 4167-74; ГОСТ 4233-77; ГОСТ 4328-77; ГОСТ 6709-72; ГОСТ 15150-69; ГОСТ 15151-69; ГОСТ 16523-97; ГОСТ 17433-80 |
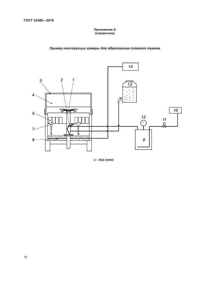
| Область применения: | Настоящий стандарт устанавливает метод ускоренных испытаний в нейтральном соляном тумане, кислом соляном тумане и кислом соляном тумане с хлоридом меди, применяемый для оценки коррозионной стойкости стальных труб с постоянным или временным защитным покрытием и без покрытия, в том числе резьбовых соединений стальных труб с резьбовым покрытием или смазкой и без них, приводит описание применяемых при испытании оборудования, реактивов и процедур |
|
| Расположен в: |
|