| ||||||||||||||||||||||||||||||
Скачать ГОСТ Р 57712-2017 Композиты полимерные. Метод определения удельной теплоемкостиДата актуализации: 01.06.2025
| ||||||||||||||||||||||||||||||
| Обозначение: | ![]() ГОСТ Р 57712-2017 |
| Статус: | действующий |
| Название рус.: | Композиты полимерные. Метод определения удельной теплоемкости |
| Название англ.: | Polymer composites. Test method for determination of specific heat |
| Дата актуализации текста: | 01.06.2022 |
| Дата актуализации описания: | 01.07.2023 |
| Дата издания: | 28.03.2019 |
| Дата введения: | 01.02.2018 |
| Содержит требования: | ASTM D2766-95(2009) |
| Нормативные ссылки: | ГОСТ 6616 |
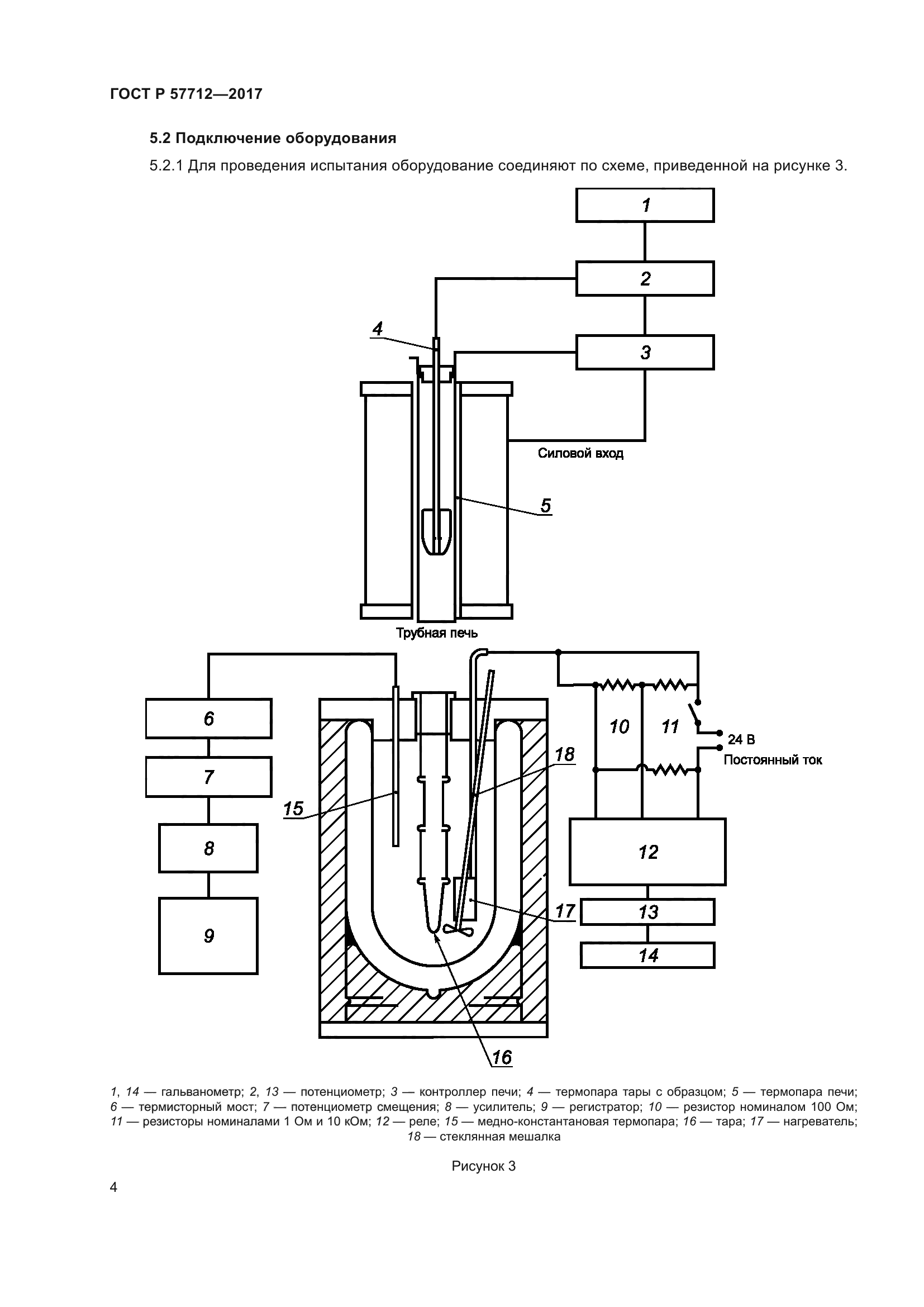
| Область применения: | Настоящий стандарт распространяется на полимерные композиты, а также на жидкие и твердые материалы, химически совместимые с нержавеющей сталью, давление насыщенного пара которых составляет не более 13,3 кПа, и устанавливает метод определения удельной теплоемкости. Стандарт не распространяется на материалы, совершающие фазовые переходы в диапазоне температур измерения |
| Расположен в: | |



















