| ||||||||||||||||||||||||||||||||||
Скачать ГОСТ Р 50030.4.1-2002 Аппаратура распределения и управления низковольтная. Часть 4-1. Контакторы и пускатели. Электромеханические контакторы и пускателиДата актуализации: 01.06.2025
| ||||||||||||||||||||||||||||||||||
| Обозначение: | ![]() ГОСТ Р 50030.4.1-2002 |
| Статус: | заменён |
| Название рус.: | Аппаратура распределения и управления низковольтная. Часть 4-1. Контакторы и пускатели. Электромеханические контакторы и пускатели |
| Название англ.: | Low-voltage switchgear and controlgear. Part 4-1. Contactors and motor-starters. Electromechanical contactors and motor-starters |
| Дата актуализации текста: | 06.04.2015 |
| Дата актуализации описания: | 01.07.2023 |
| Дата издания: | 23.04.2003 |
| Дата введения: | 01.01.2004 |
| Дата окончания срока действия: | 01.07.2013 |
| Заменяющий: | ГОСТ Р 50030.4.1-2012 |
| Содержит требования: | IEC 60947-4-1(2000) |
| Нормативные ссылки: | ГОСТ 15.309-98; ГОСТ 8865-93; ГОСТ 15150-69; ГОСТ 15543.1-89; ГОСТ 17242-86; ГОСТ 17516.1-90; ГОСТ 18620-86; ГОСТ 23216-78; ГОСТ 27473-87; ГОСТ 27888-88; ГОСТ 28173-89; ГОСТ 30329-95; ГОСТ Р 15.201-2000; ГОСТ Р 50030.1-2000; ГОСТ Р 50030.2-99; ГОСТ Р 50030.3-99; ГОСТ Р 50030.5.1-99; ГОСТ Р 50515-93; ГОСТ Р 50779.71-99; ГОСТ Р 51317.4.2-99; ГОСТ Р 51317.4.3-99; ГОСТ Р 51317.4.4-99; ГОСТ Р 51317.4.5-99; ГОСТ Р 51318.11-99; ГОСТ Р 51318.22-99; ГОСТ Р 51731-2001 |
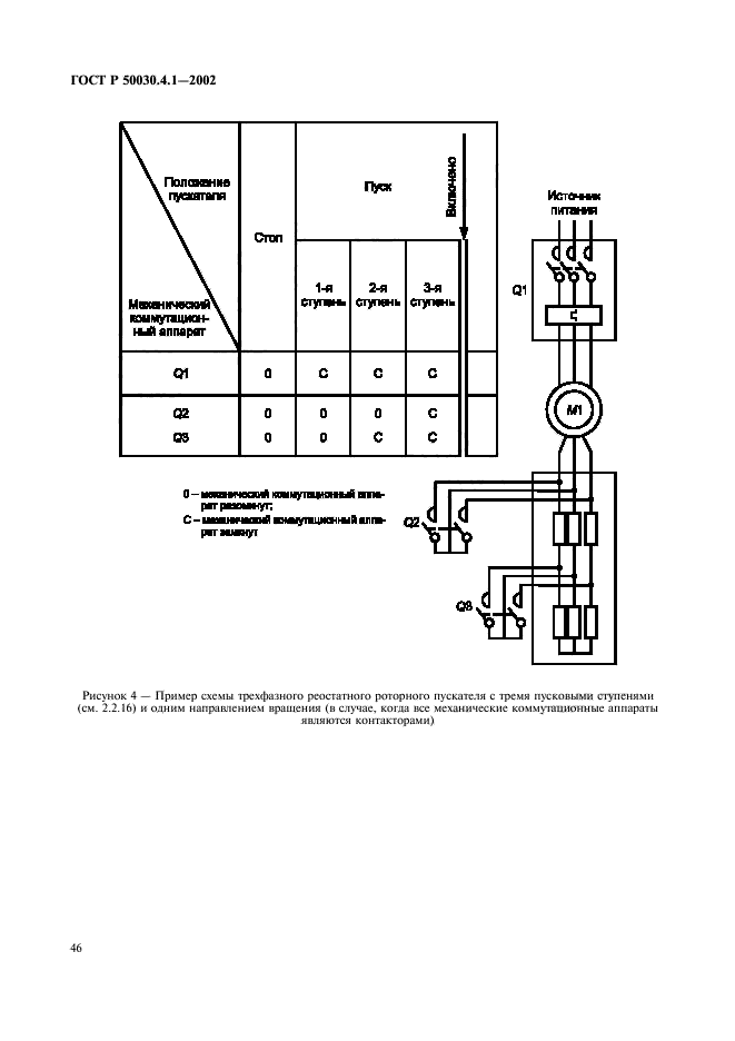
| Область применения: | Настоящий стандарт распространяется на аппараты, главные контакты которых предполагается присоединять к цепям номинальным напряжением не выше 1000 В переменного тока или 1500 В постоянного тока. Стандарт распространяется на аппараты:- контакторы переменного и постоянного тока;- пускатели переменного тока для прямого непосредственного пуска (с полным напряжением);- пускатели переменного тока на пониженном напряжении; - пускатели со схемой звезда - треугольник;- двухступенчатые автотрансформаторные пускатели;- реостатные роторные пускатели. В область распространения настоящего стандарта не входят:- пускатели постоянного тока;- жидкостные и жидкостно-паровые пускатели;- реостатные статорные пускатели;- контакторы и пускатели специального назначения |
| Расположен в: | |

































































