| Обозначение: |  ГОСТ Р 50571.7.712-2013 |
| Статус: | действующий |
| Название рус.: | Электроустановки низковольтные. Часть 7-712. Требования к специальным электроустановкам или местам их расположения. Системы питания с использованием фотоэлектрических (ФЭ) солнечных батарей |
| Название англ.: | Low-voltage electrical installations. Part 7-712. Requirements for special installations or locations. Solar photovoltaic (PV) power supply systems |
| Дата актуализации текста: | 01.01.2021 |
| Дата актуализации описания: | 01.07.2023 |
| Дата издания: | 08.04.2014 |
| Дата введения: | 01.01.2015 |
| Код ОКП: | 343700 |
| Аутентичен стандартам: | IEC 60364-7-712(2002) |
| Нормативные ссылки: | IEC 60050-826(2004);IEC 60364-1(2005);IEC 60364-4-41(2005);IEC 60364-4-43(2001);IEC 60364-4-44(2007);IEC 60364-5-51(2005);IEC 60364-5-52(2009);IEC 60364-5-53(2002);IEC 60364-5-54(2002);IEC 60439-1;IEC/TR 60755;IEC 60904-3;IEC 61215(2005) |
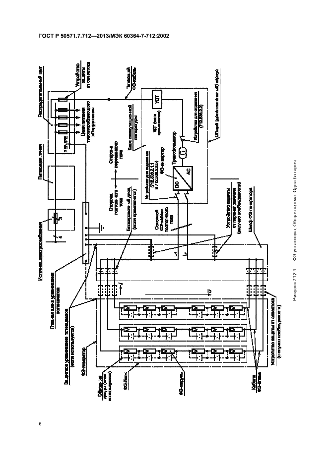
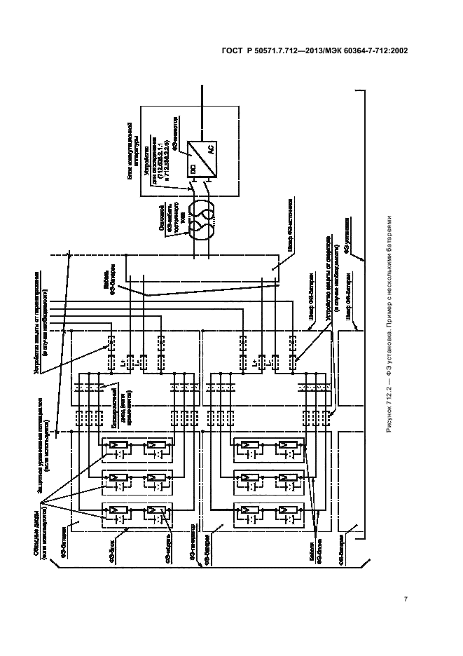
| Область применения: | Настоящий стандарт распространяется на электроустановки с использованием систем питания от фотоэлектрических (ФЭ) солнечных батарей, включая системы с модулями переменного тока |
|
| Расположен в: |
|