| Обозначение: |  ГОСТ Р 52954-2013 |
| Статус: | действующий |
| Название рус.: | Нефтепродукты. Определение термоокислительной стабильности топлив для газовых турбин |
| Дата актуализации текста: | 01.01.2021 |
| Дата актуализации описания: | 01.07.2023 |
| Дата издания: | 29.11.2019 |
| Дата введения: | 01.01.2014 |
| Взамен: | ГОСТ Р 52954-2008 |
| Аутентичен стандартам: | ASTM D 3241-2011a |
| Нормативные ссылки: | ISO 3274;ISO 4288;ASTM D 1655;ASTM D 4306;ASTM E 177;ASTM E 691 |
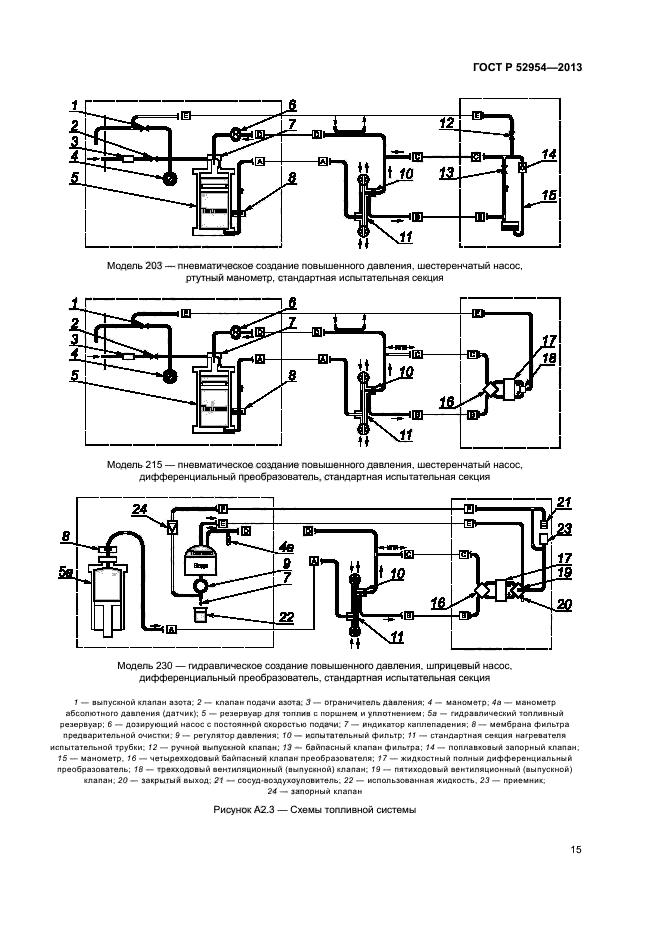
| Область применения: | Настоящий стандарт устанавливает метод оценки склонности топлив для газовых турбин к образованию отложений в топливной системе. Значения перепада давления в миллиметрах ртутного столба определены только в терминах настоящего метода испытаний. Значения, указанные в единицах системы СИ, следует рассматривать как стандартные |
| Список изменений: | №1 от 01.03.2017 (рег. 19.12.2016) «Срок действия продлен» |
| Приложение №1: | Изменение №1 к ГОСТ Р 52954-2013 |
|
| Расположен в: |
|