Информационная система
«Ёшкин Кот»

Скачать базу одним архивом
Скачать обновления
История создания базы
Карта сайта

Скачать ГОСТ Р 54113-2010 Соединительные устройства для многократной заправки сжатым водородом наземных транспортных средств

Дата актуализации: 01.06.2025

ГОСТ Р 54113-2010

Соединительные устройства для многократной заправки сжатым водородом наземных транспортных средств

Обозначение: ГОСТ Р 54113-2010
Статус:действующий
Название рус.:Соединительные устройства для многократной заправки сжатым водородом наземных транспортных средств
Название англ.:Compressed hydrogen surface vehicle refuelling connection devices
Дата актуализации текста:06.04.2015
Дата актуализации описания:01.07.2023
Дата издания:02.11.2011
Дата введения:01.07.2011
Код ОКП:450000
Нормативные ссылки:ISO 17268:2006;ГОСТ Р 51634-2000;ГОСТ Р 51673-2000;ГОСТ Р 54110-2010;ГОСТ Р 54111-2010;ГОСТ Р 54112-2010;ГОСТ 3022-80
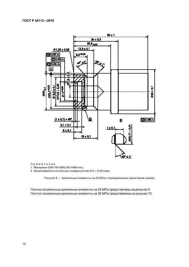
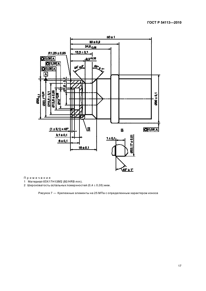
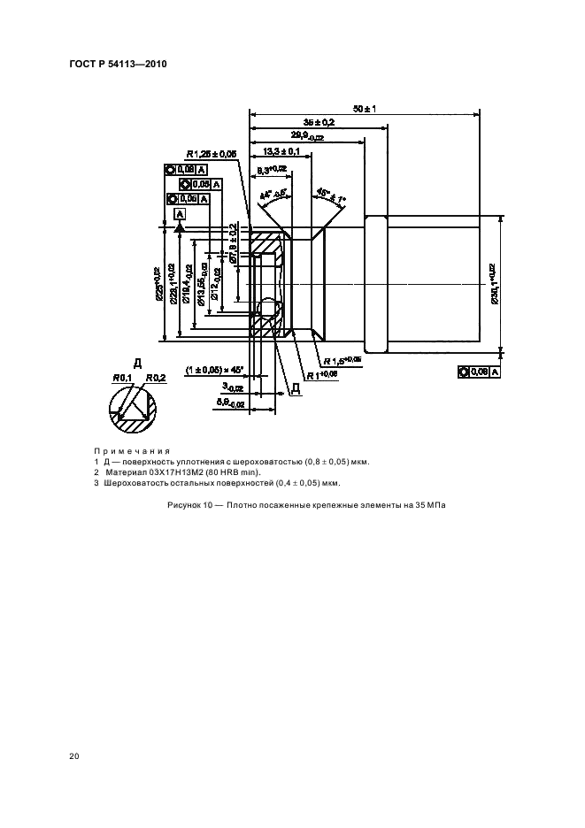
Область применения:Настоящий стандарт распространяется на разработку, изготовление и эксплуатацию соединительных устройств для заправки наземных транспортных средств, работающих на сжатом водороде. Заправочные устройства для транспортных средств на сжатом водороде (ТССВ) состоят из: - заправочного приемника и защитной крышки (устанавливаются на транспортном средстве); - заправочного вентиля. Настоящий стандарт распространяется на устройства с рабочими давлениями 25 МПа и 35 МПа, обозначаемые как: - Н25 - 25 МПа при 15 град. С; - Н35 - 35 МПа при 15 град. С. Настоящий стандарт распространяется на заправочные вентили и заправочные приемники, которые: - не допускают заправку транспортных средств водородом на заправочных станциях, рабочее давление которых выше, чем у транспортного средства; - допускают заправку транспортных средств водородом на заправочных станциях, рабочее давление которых совпадает или ниже рабочего давления в топливной системе транспортного средства; - не допускают заправку транспортных средств водородом на заправочных станциях с другим сжатым газом (газами); - не допускают заправку транспортных средств, заправляемых другим газом (газами), на водородных заправочных станциях. Все размеры, приводимые в настоящем стандарте, выражены в метрических единицах Международной системы единиц (СИ). Сжатый водород, для целей настоящего стандарта, соответствует техническим требованиям [6]. Все методики испытаний, перечисленные в данном стандарте, предназначены для проверки правильности проектирования и изготовления, если не указано другое. Изделие может считаться соответствующим нормам проектирования, предусмотренным настоящим стандартом если оно прошло все установленные испытания
Расположен в:Государственные стандарты Общероссийский классификатор стандартов Энергетика и теплотехника Водородные технологии Классификатор государственных стандартов Химические продукты и резиноасбестовые изделия Общие правила и нормы по химической промышленности Термины и обозначения Окп Изделия автомобильной промышленности
ГОСТ Р 54113-2010ГОСТ Р 54113-2010ГОСТ Р 54113-2010ГОСТ Р 54113-2010ГОСТ Р 54113-2010ГОСТ Р 54113-2010ГОСТ Р 54113-2010ГОСТ Р 54113-2010ГОСТ Р 54113-2010ГОСТ Р 54113-2010ГОСТ Р 54113-2010ГОСТ Р 54113-2010ГОСТ Р 54113-2010ГОСТ Р 54113-2010ГОСТ Р 54113-2010ГОСТ Р 54113-2010ГОСТ Р 54113-2010ГОСТ Р 54113-2010ГОСТ Р 54113-2010ГОСТ Р 54113-2010ГОСТ Р 54113-2010ГОСТ Р 54113-2010ГОСТ Р 54113-2010ГОСТ Р 54113-2010ГОСТ Р 54113-2010ГОСТ Р 54113-2010ГОСТ Р 54113-2010ГОСТ Р 54113-2010

© 2013 Ёшкин Кот :-) Карта сайта