| Обозначение: |  ГОСТ Р 53754-2009 |
| Статус: | отменён |
| Название рус.: | Ресурсосбережение. Упаковка. Показатели и методы расчета результативности переработки отработавшей упаковки в качестве вторичных материальных ресурсов |
| Название англ.: | Resources saving. Packaging. Definitions and methods of calculation of efficiency of the recycling packaging as a secondary material resources |
| Дата актуализации текста: | 06.04.2015 |
| Дата актуализации описания: | 01.07.2023 |
| Дата издания: | 27.05.2011 |
| Дата введения: | 01.01.2011 |
| Дата окончания срока действия: | 01.08.2016 |
| Содержит требования: | EN 13440:2003 |
| На территории РФ пользоваться: | ГОСТ 33572-2015 |
| Нормативные ссылки: | ГОСТ Р 53719-2009; ГОСТ Р 53744-2009; ГОСТ Р 53756-2009 |
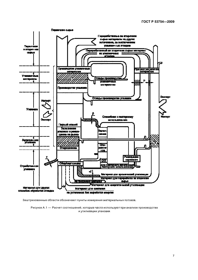
| Область применения: | Настоящий стандарт устанавливает показатели и методы расчета результативности переработки отработавшей упаковки и упаковочных материалов в качестве вторичных материальных ресурсов. Настоящий стандарт распространяется на любой из этапов поступления упаковки и/или упакованной продукции на рынок, в результате чего осуществляют передачу, связанную с упаковкой или упакованной продукцией, от одних субъектов хозяйственной деятельности другим. Настоящий стандарт не распространяется на упаковку для оборонной, химической, биологической продукции и ядерных объектов. Настоящий стандарт рекомендуется использовать во всех видах документации и литературы, относящихся к сферам обеспечения экологической безопасности в процессах хозяйственной деятельности при обращении с упаковкой и упаковочными отходами |
| Список изменений: | №0 от 31.07.2016 (рег. 12.11.2015) «Текстовое изменение; Изменено заглавие» |
|
| Расположен в: |
|