| ||||||||||||||||||||||||||||||||||
Скачать ГОСТ Р 53961-2010 Техника пожарная. Гидранты пожарные подземные Общие технические требования. Методы испытанийДата актуализации: 01.06.2025
| ||||||||||||||||||||||||||||||||||
| Обозначение: | ![]() ГОСТ Р 53961-2010 |
| Статус: | действующий |
| Название рус.: | Техника пожарная. Гидранты пожарные подземные Общие технические требования. Методы испытаний |
| Название англ.: | Fire-fighting equipment. Underground fire hydrants. General technical requirements. Test methods |
| Дата актуализации текста: | 01.01.2021 |
| Дата актуализации описания: | 01.12.2024 |
| Дата издания: | 29.07.2019 |
| Дата введения: | 01.07.2011 |
| Дата окончания срока действия: | 01.11.2025 |
| Код ОКП: | 485451 |
| На территории РФ пользоваться: | ГОСТ 35105-2024 |
| Нормативные ссылки: | ГОСТ Р 15.201-2000; ГОСТ Р 53250-2009; ГОСТ Р 53464-2009; ГОСТ 2.601-2006; ГОСТ 9.032-74; ГОСТ 9.104-79; ГОСТ 9.402-2004; ГОСТ 1020-97; ГОСТ 12.2.037-78; ГОСТ 12.3.006-75; ГОСТ 12.4.009-83; ГОСТ 166-89; ГОСТ 427-75; ГОСТ 613-79; ГОСТ 2405-88; ГОСТ 2991-85; ГОСТ 4366-76; ГОСТ 5264-80; ГОСТ 5525-88; ГОСТ 5632-72; ГОСТ 7338-90; ГОСТ 9013-59; ГОСТ 13837-79; ГОСТ 14192-96; ГОСТ 15150-69; ГОСТ 16037-80; ГОСТ 16093-2004; ГОСТ 16504-81; ГОСТ 19521-74; ГОСТ 24705-2004; ГОСТ 24738-81; ГОСТ 25347-82; ГОСТ 26358-84 |
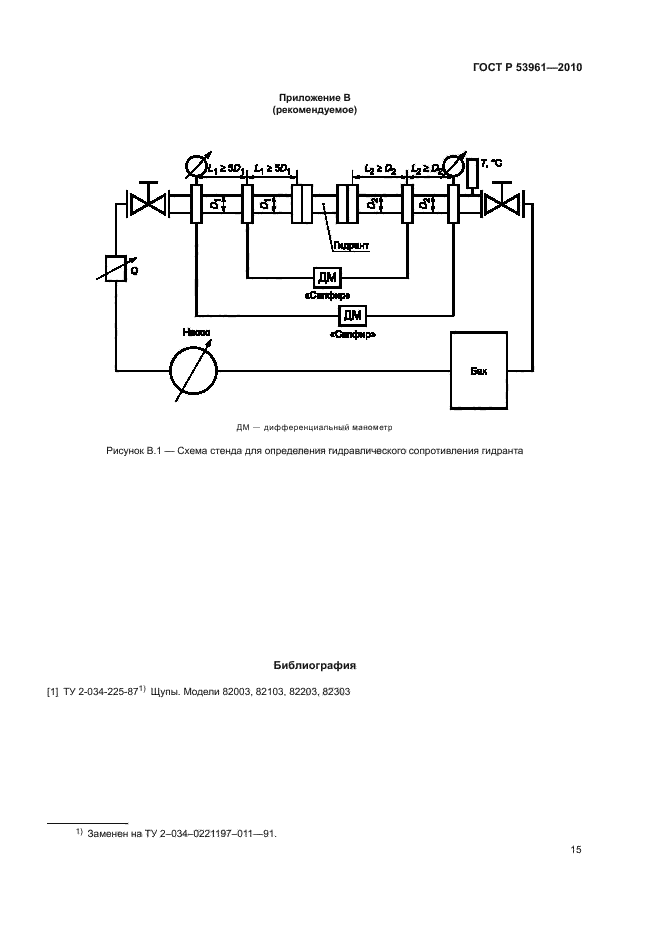
| Область применения: | Настоящий стандарт распространяется на гидранты пожарные подземные, устанавливаемые в водопроводной сети на пожарной подставке по ГОСТ Р 5525 для отбора воды с помощью пожарных колонок по ГОСТ 7499 |
| Расположен в: | |


















