| Обозначение: |  ГОСТ Р 53684-2009 |
| Статус: | отменён |
| Название рус.: | Аппараты колонные. Технические требования |
| Название англ.: | Columns. Technical requirements |
| Дата актуализации текста: | 06.04.2015 |
| Дата актуализации описания: | 01.07.2023 |
| Дата издания: | 11.03.2011 |
| Дата введения: | 01.01.2011 |
| Дата окончания срока действия: | 01.01.2014 |
| Код ОКП: | 361100 |
| На территории РФ пользоваться: | ГОСТ 31838-2012 |
| Нормативные ссылки: | ГОСТ Р 51273-99; ГОСТ Р 51274-99; ГОСТ 52630-2006; ГОСТ Р 52857.1-2007; ГОСТ 9617-76;EN 13445-2002;Directive 97/23 EC |
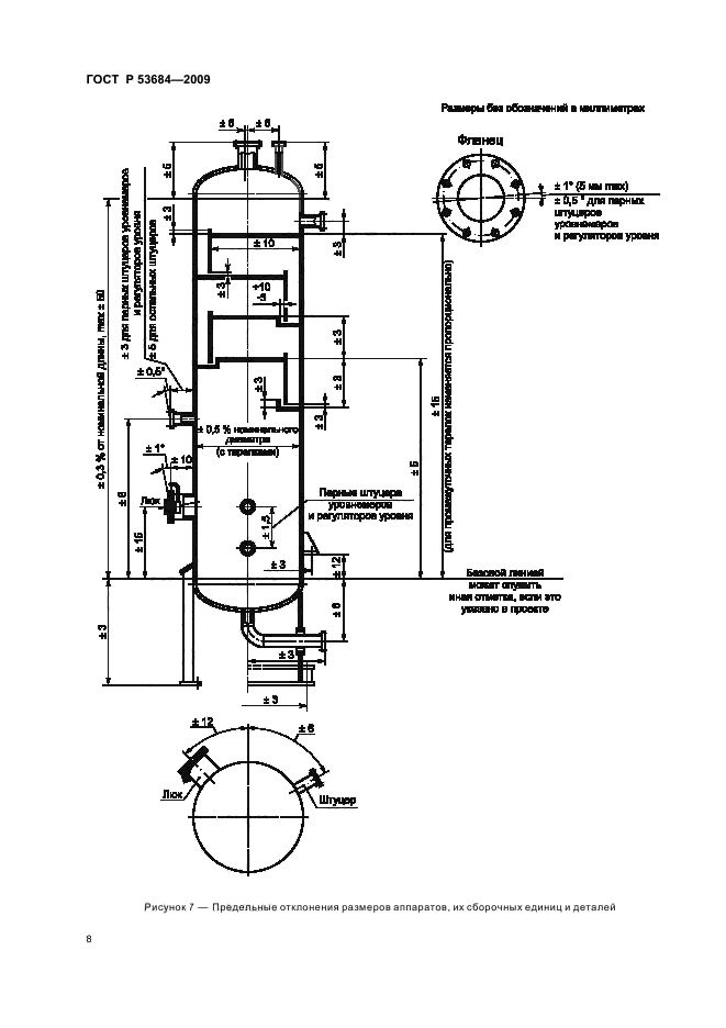
| Область применения: | Настоящий стандарт распространяется на колонные аппараты, предназначенные для применения в технологических установках нефтеперерабатывающей, нефтехимической, химической, газовой и других смежных отраслей промышленности для проведения тепло- и массообменных процессов при контакте пара (газа) и жидкости (возможно присутствие нескольких жидких фаз), также и в присутствии дисперсной твердой фазы (в промывных аппаратах) и устанавливает основные технические требования к их проектированию, изготовлению, контролю, испытаниям и приемке. В дополнение к требованиям настоящего стандарта следует руководствоваться нормами и правилами промышленной безопасности [1] |
| Список изменений: | №0 от 01.01.2014 (рег. 21.11.2012) «Текстовое изменение; Изменено заглавие» |
|
| Расположен в: |
|