| Обозначение: |  ГОСТ Р 52350.7-2005 |
| Статус: | отменён |
| Название рус.: | Электрооборудование для взрывоопасных газовых сред. Часть 7. Повышенная защита вида "е" |
| Название англ.: | Electrical apparatus for explosive gas atmospheres. Part 7. Increased safety "e" |
| Дата актуализации текста: | 06.04.2015 |
| Дата актуализации описания: | 01.07.2023 |
| Дата издания: | 17.08.2006 |
| Дата введения: | 01.01.2007 |
| Дата окончания срока действия: | 15.02.2014 |
| Аутентичен стандартам: | IEC 60079-7(2006) |
| На территории РФ пользоваться: | ГОСТ 31610.7-2012 |
| Нормативные ссылки: | ISO 2859-1;IEC 60034-1;IEC 60034-5;IEC 60044-6;IEC 60050-426;IEC 60061-1;IEC 60061-2;IEC 60064;IEC 60068-2-6;IEC 60068-2-27(1987);IEC 60068-2-42;IEC 60079-0(2004);IEC 60079-1;IEC 60079-11;IEC 60085;IEC 60112;IEC 60228;IEC 60238;IEC 60317-3(2004);IEC 60317-7(1990);IEC 60317-8(1990);IEC 60317-13(1990);IEC 60364-3;IEC 60400;IEC 60432-1;IEC 60529;IEC 60664-1(1992);IEC 60947-1;IEC 60947-7-1;IEC 60999-1;IEC 60999-2;IEC 61195(1999);IEC 61347-2-3(2000);IEC 62086-1 |
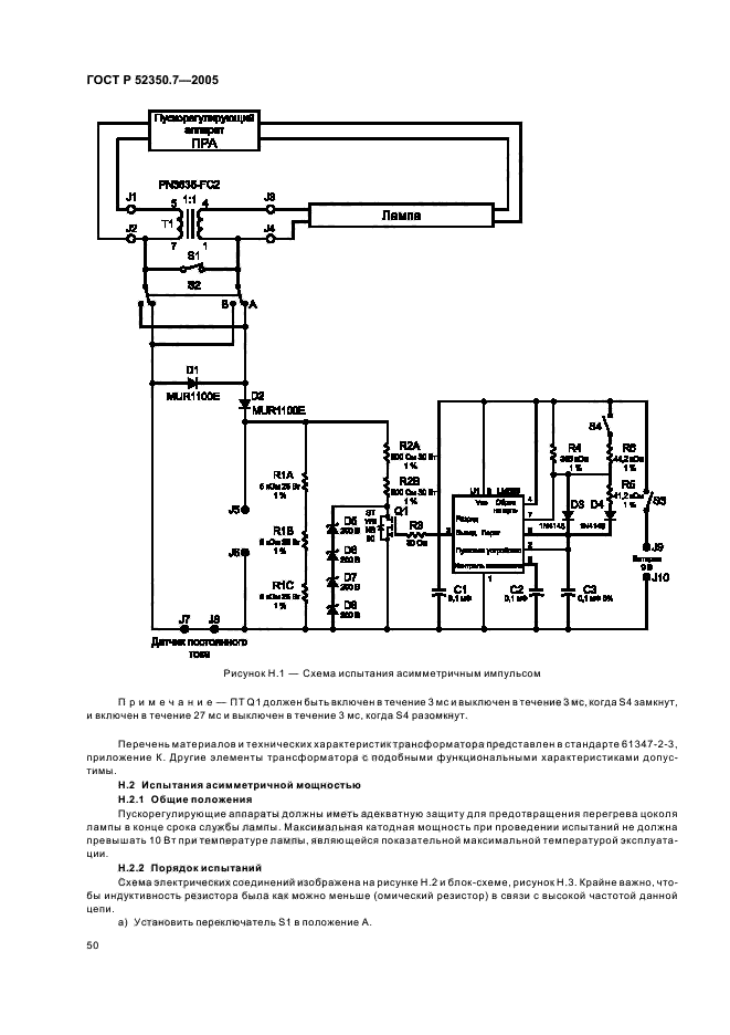
| Область применения: | Настоящий стандарт устанавливает требования к проектированию, конструкции, испытаниям и маркировке взрывозащищенного электрооборудования с видом защиты "повышенная защита "е", предназначенного для использования во взрывоопасных газовых средах. Требования настоящего стандарта распространяются на взрывозащищенное электрооборудование, номинальное эффективное значение переменного тока или номинальное напряжение постоянного тока которого не более 11 кВ и в котором приняты дополнительные меры против возникновения дуговых разрядов, искрения или повышенных температур в нормальном или указанном нештатном режимах работы. Требования, установленные настоящим стандартом, дополняют общие требования, изложенные в МЭК 60079-0 для защиты вида "е", если только они не отменены в каком-либо конкретном случае |
| Список изменений: | №0 от 15.02.2014 (рег. 26.11.2012) «Текстовое изменение; Изменено заглавие» |
|
| Расположен в: |
|