| Обозначение: |  ГОСТ Р 50571.20-2000 |
| Статус: | заменён |
| Название рус.: | Электроустановки зданий. Часть 4. Требования по обеспечению безопасности. Глава 44. Защита от перенапряжений. Раздел 444. Защита электроустановок от перенапряжений, вызванных электромагнитными воздействиями |
| Название англ.: | Electrical installations of buildings. Part 4. Protection for safety. Chapter 44. Protection against overvoltages. Section 444. Protection against electromagnetic interferences (EMI) in installations of buildings |
| Дата актуализации текста: | 06.04.2015 |
| Дата актуализации описания: | 01.07.2023 |
| Дата издания: | 01.09.2004 |
| Дата введения: | 01.01.2002 |
| Дата окончания срока действия: | 01.07.2012 |
| Код ОКП: | 343700 |
| Заменяющий: | ГОСТ Р 50571-4-44-2011 |
| Содержит требования: | IEC 60364-4-444(1996) |
| Нормативные ссылки: | ГОСТ 30331.2-95; ГОСТ Р 50571.2-94; ГОСТ 30331.3-95; ГОСТ Р 50571.3-94; ГОСТ 30331.4-95 ; ГОСТ Р 50571.4-94; ГОСТ Р 50571.10-96; ГОСТ Р 50571.21-2000; ГОСТ Р 50571.23-2000 |
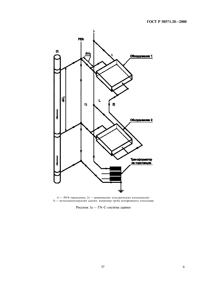
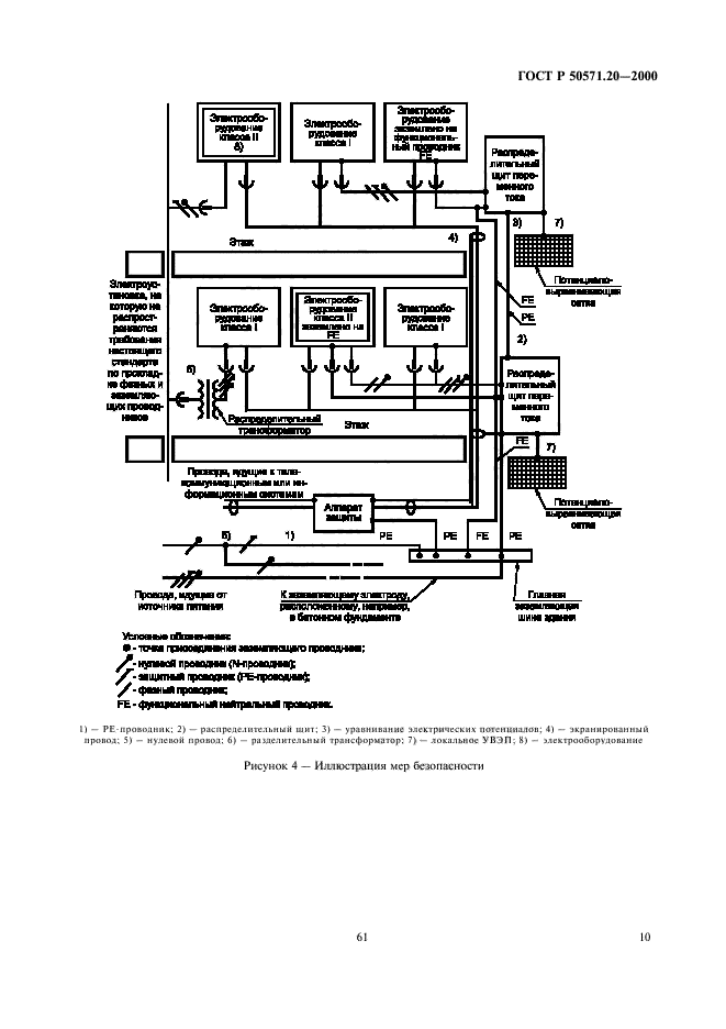
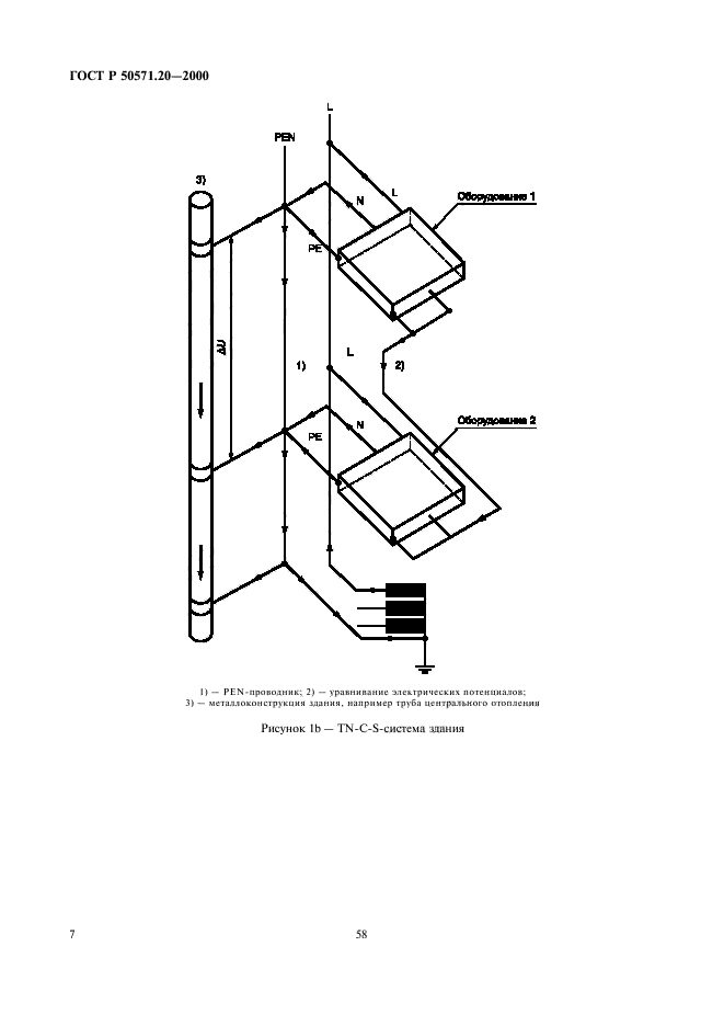
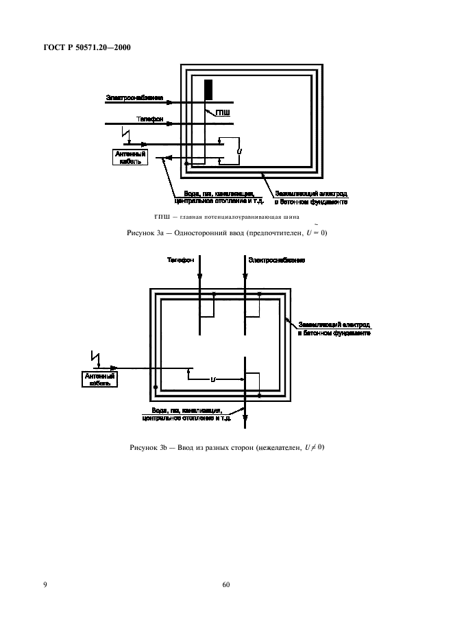
| Область применения: | Настоящий стандарт распространяется на электроустановки зданий, применяемые во всех отраслях экономики страны, независимо от их принадлежности и форм собственности, и устанавливает требования по обеспечению безопасности путем защиты от перенапряжений, вызванных электромагнитными воздействиями |
|
| Расположен в: |
|