| Обозначение: |  ГОСТ Р 51859-2002 |
| Статус: | действующий |
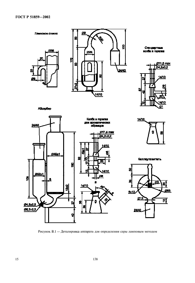
| Название рус.: | Нефтепродукты. Определение серы ламповым методом |
| Название англ.: | Petroleum products. Determination of sulphur content by lamp method |
| Дата актуализации текста: | 06.04.2015 |
| Дата актуализации описания: | 01.07.2023 |
| Дата издания: | 01.02.2006 |
| Дата введения: | 01.01.2003 |
| Аутентичен стандартам: | ASTM D 1266-98 |
| Нормативные ссылки: | ASTM D 129;ASTM D 1193;ASTM D 1229;ASTM D 1552;ASTM D 2784;ASTM D 2785 |
| Область применения: | Настоящий стандарт устанавливает метод определения массовой доли общей серы от 0,01 % до 0,4 % в жидких нефтепродуктах и присадках |
|
| Расположен в: |
|