Информационная система
«Ёшкин Кот»

Скачать базу одним архивом
Скачать обновления
История создания базы
Карта сайта

Скачать ГОСТ Р 52570-2006 Бензины автомобильные и авиационные. Определение бензола и толуола методом газовой хроматографии

Дата актуализации: 01.06.2025

ГОСТ Р 52570-2006

Бензины автомобильные и авиационные. Определение бензола и толуола методом газовой хроматографии

Обозначение: ГОСТ Р 52570-2006
Статус:действующий
Название рус.:Бензины автомобильные и авиационные. Определение бензола и толуола методом газовой хроматографии
Название англ.:Motor and aviation gasolines. Determination of benzene and toluene by method of gas chromatography
Дата актуализации текста:06.04.2015
Дата актуализации описания:01.07.2023
Дата издания:01.07.2007
Дата введения:01.07.2007
Аутентичен стандартам:ASTM D 3606-04a
Нормативные ссылки:ASTM D 4057;ASTM Е 694;ASTM Е 969;ASTM Е 1044;ASTM E 1293
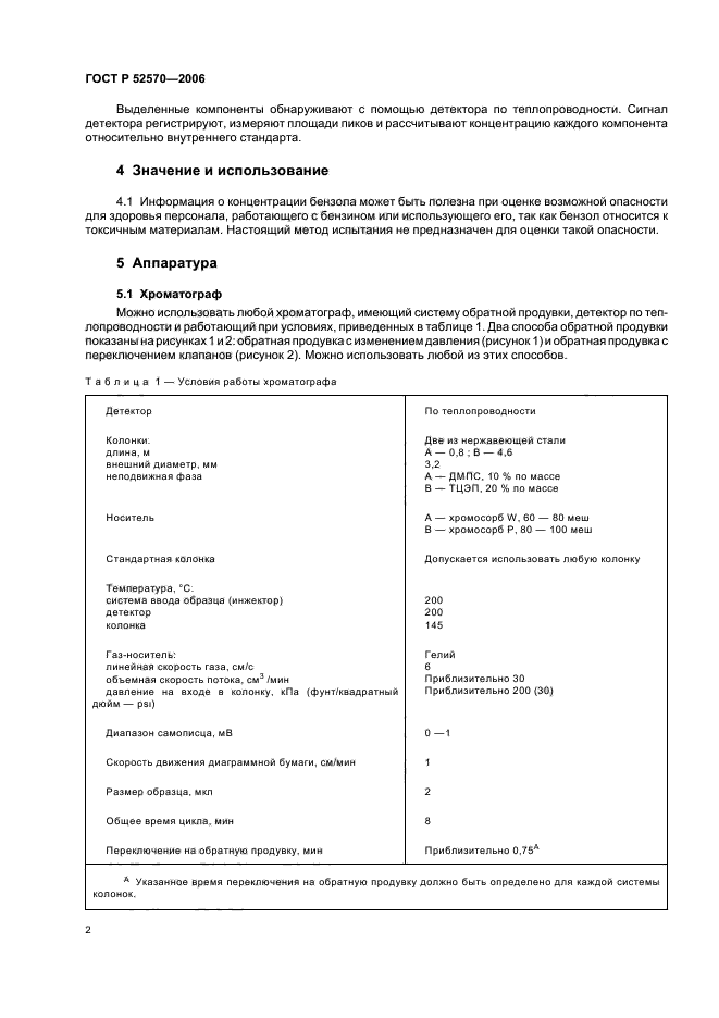
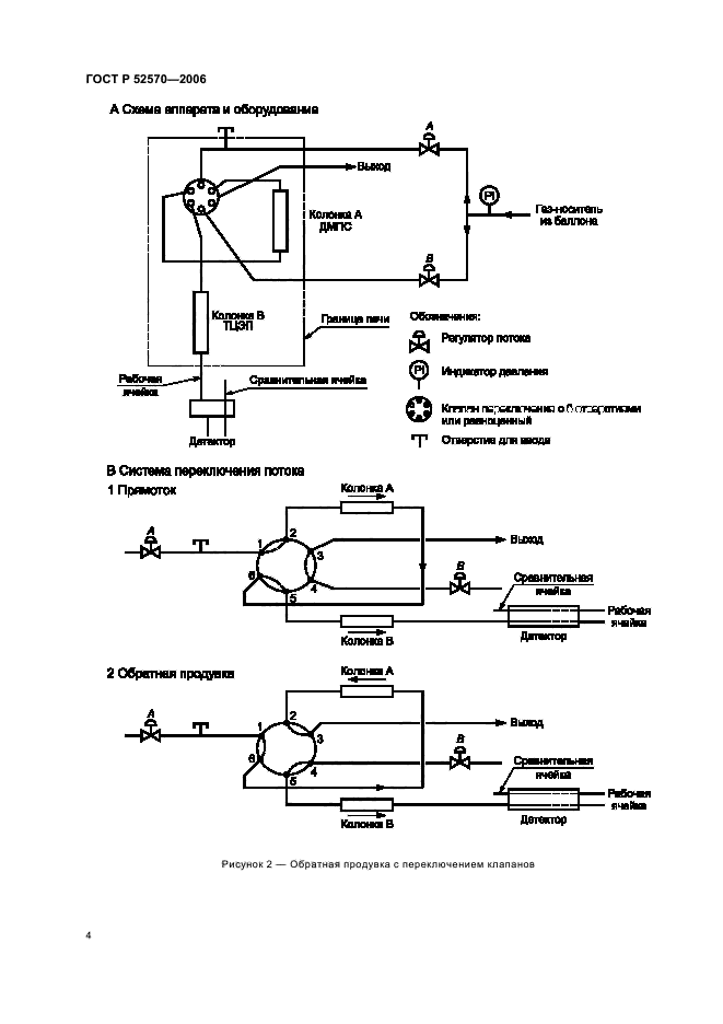
Область применения:Настоящий стандарт устанавливает метод определения бензола и толуола в товарных автомобильных и авиационных бензинах с помощью газовой хроматографии. Бензол определяют в диапазоне от 0,1% до 5% по объему, толуол - от 2% до 20% по объему. Прецизионность настоящего метода определена для товарных бензинов, включая бензины, содержащие оксигенаты (простые эфиры, такие как метилтретбутиловый, этилтретбутиловый и третамилметиловый эфиры). Настоящий метод не применим для бензинов, содержащих этанол и/или метанол, которые являются мешающими факторами. Настоящий стандарт не устанавливает требований, связанных с безопасностью применения настоящего метода. Необходимые требования по безопасности, охране здоровья и соответствующие ограничения устанавливает пользователь настоящего стандарта
Расположен в:Государственные стандарты Общероссийский классификатор стандартов Добыча и переработка нефти, газа и смежные производства Нефтяные продукты в целом Классификатор государственных стандартов Нефтяные продукты Масла смазочные Методы испытаний. Упаковка. Маркировка
ГОСТ Р 52570-2006ГОСТ Р 52570-2006ГОСТ Р 52570-2006ГОСТ Р 52570-2006ГОСТ Р 52570-2006ГОСТ Р 52570-2006ГОСТ Р 52570-2006ГОСТ Р 52570-2006ГОСТ Р 52570-2006ГОСТ Р 52570-2006ГОСТ Р 52570-2006ГОСТ Р 52570-2006ГОСТ Р 52570-2006ГОСТ Р 52570-2006ГОСТ Р 52570-2006ГОСТ Р 52570-2006ГОСТ Р 52570-2006ГОСТ Р 52570-2006

© 2013 Ёшкин Кот :-) Карта сайта