| Обозначение: |  ГОСТ Р 58880-2020 |
| Статус: | действующий |
| Название рус.: | Система питьевой воды судовая. Правила проектирования |
| Название англ.: | Ship potable water system. Design rules |
| Дата актуализации текста: | 01.06.2021 |
| Дата актуализации описания: | 01.07.2023 |
| Дата издания: | 21.07.2020 |
| Дата введения: | 01.11.2020 |
| Нормативные ссылки: | ГОСТ 9.307; ГОСТ 5648; ГОСТ 873; ГОСТ 16037; ГОСТ 16038; ГОСТ 18599; ГОСТ 19681; ГОСТ 24723; ГОСТ 25809; ГОСТ 25809; ГОСТ Р 58881 |
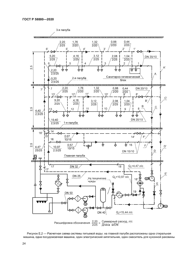
| Область применения: | Настоящий стандарт распространяется на системы питьевой воды морских судов, судов внутреннего и смешанного (река - море) плавания и морских/речных сооружений. Настоящий стандарт устанавливает состав, правила выбора и расположения основного оборудования и трубопроводов системы питьевой воды в судовых по- мещениях, а также методику расчета системы |
|
| Расположен в: |
|