ФЕДЕРАЛЬНОЕ АГЕНТСТВО
ПО ТЕХНИЧЕСКОМУ РЕГУЛИРОВАНИЮ И МЕТРОЛОГИИ

НАЦИОНАЛЬНЫЙ
СТАНДАРТ
РОССИЙСКОЙ
ФЕДЕРАЦИИ

ГОСТ Р
50571.1-
2009
(МЭК 60364-1:2005)

ЭЛЕКТРОУСТАНОВКИ НИЗКОВОЛЬТНЫЕ

Часть 1

Основные положения, оценка общих характеристик, термины и определения

IEC 60364-1:2005
Low-voltage electrical installations
Part 1: Fundamental principles, assessment of general characteristics, definitions
(MOD)

Москва

Стандартинформ

2010

Предисловие

Цели и принципы стандартизации в Российской Федерации установлены Федеральным законом от 27 декабря 2002 г. № 184-ФЗ «О техническом регулировании», а правила применения национальных стандартов Российской Федерации» - ГОСТ Р 1.0-2004 «Стандартизация в Российской Федерации. Основные положения»

Сведения о стандарте

1 ПОДГОТОВЛЕН Федеральным государственным унитарным предприятием «Всероссийский научно-исследовательский институт стандартизации и сертификации в машиностроении» (ВНИИНМАШ) на основе собственного аутентичного перевода стандарта, указанного в пункте 4

2 ВНЕСЕН Техническим комитетом по стандартизации ТК 337 «Электроустановки зданий»

3 УТВЕРЖДЕН И ВВЕДЕН В ДЕЙСТВИЕ Приказом Федерального агентства по техническому регулированию и метрологии от 26 августа 2009 г. № 309-ст

4 Настоящий стандарт является модифицированным по отношению к международному стандарту МЭК 60364-1:2005 «Низковольтные электроустановки. Часть 1. Основные положения, оценка общих характеристик, определения» (IEC 60364-1:2005 «Low-voltage electrical installations. Part 1: Fundamental principles, assessment of general characteristics, definitions»). При этом дополнительные требования, включенные в текст стандарта для учета потребностей национальной экономики Российской Федерации, выделены курсивом.

Наименование настоящего стандарта изменено относительно наименования указанного международного стандарта для приведения в соответствие с ГОСТ Р 1.5-2004 (пункт 3.5).

При применении настоящего стандарта рекомендуется использовать вместо ссылочных международных стандартов соответствующие им национальные стандарты Российской Федерации, сведения о которых приведены в дополнительном приложении А.

5 ВЗАМЕН ГОСТ Р 50571.1-93 (МЭК 364-1-72, МЭК 364-2-70), ГОСТ Р 50571.2-94 (МЭК 364-3-93) в части пунктов 31, 33-35

Информация об изменениях к настоящему стандарту публикуется в ежегодно издаваемом информационном указателе «Национальные стандарты», а текст изменений и поправок - в ежемесячно издаваемых указателях «Национальные стандарты». В случае пересмотра (замены) или отмены настоящего стандарта соответствующее уведомление будет опубликовано в ежемесячно издаваемом информационном указателе «Национальные стандарты». Соответствующая информация, уведомление и тексты размещаются также в информационной системе общего пользования - на официальном сайте Федерального агентства по техническому регулированию и метрологии в сети Интернет

Содержание

Предисловие

Введение

11 Область применения

12 Нормативные ссылки

13 Основные положения

131 Защита для обеспечения безопасности

131.1 Общие положения

131.2 Защита от поражения электрическим током

131.3 Защита от тепловых воздействий

131.4 Защита от сверхтока

131.5 Защита от токов повреждения

131.6 Защита от резких отклонений напряжения и электромагнитных воздействий

131.7 Защита от перерывов электроснабжения

132 Проектирование

132.1 Общие положения

132.2 Характеристики доступного источника(ов) питания

132.3 Характеристики нагрузки

132.5 Условия окружающей среды

132.6 Площади поперечного сечения проводников

132.8 Защитное оборудование

132.9 Аварийное управление (отключение в аварийных условиях)

132.10 Устройства отключения

132.11 Предотвращение взаимного вредного влияния

132.12 Доступность электрооборудования

132.13 Документация на электроустановку

132.14 Требования пожаро- и взрывобезопасности

133 Выбор электрооборудования

133.1 Общие положения

133.2 Характеристики

133.3 Условия монтажа

133.4 Предотвращение опасных воздействий

134 Монтаж и проверка электрических установок

134.1 Монтаж

134.2 Первичная проверка

134.3 Периодическая проверка

20 Термины и определения

30 Оценка общих характеристик

31 Назначение, источники питания и структура

311 Максимальная нагрузка и разновременность

312 Устройство проводников и системное заземление

312.1 Токоведущие проводники в соответствии с родом тока

312.2 Типы заземления системы

313 Источники питания

313.1 Общие положения

313.2 Источники питания для систем безопасности и резервных систем

314 Разделение электроустановки на цепи

32 Классификация внешних воздействий

33 Совместимость

33.1 Совместимость характеристик

33.2 Электромагнитная совместимость

34 Эксплуатационная надежность

35 Системы безопасности

35.1 Общие положения

35.2 Классификация

36 Бесперебойность функционирования

Приложение А (обязательное) Сведения о соответствии ссылочных национальных стандартов Российской Федерации ссылочным международным стандартам, использованным в настоящем стандарте в качестве нормативных ссылок

Приложение В (справочное) Руководство по применению и пояснения к терминам, приведенным в стандарте МЭК 60050-826 [4]

Библиография

Введение

Настоящий стандарт является основополагающим в комплексе национальных стандартов ГОСТ Р 50571 на низковольтные электроустановки. Настоящий стандарт подготовлен на основе международного стандарта МЭК 60364-1:2005 с учетом требований национальных нормативных документов.

Стандарт устанавливает основные положения, применение которых при проектировании электроустановок напряжением до 1000 В в комплексе с требованиями конкретных стандартов обеспечивает безопасность пользования электрической энергией и удовлетворительную работу электроустановок в нормальном и аварийных режимах.

Комплекс ГОСТ Р 50571, равно как и комплекс международных стандартов МЭК 60364, содержит следующие части:

часть 1 «Основные положения, оценка общих характеристик, термины и определения»;

часть 4 «Требования по обеспечению безопасности» включает следующие части:

часть 4-41 «Защита для обеспечения безопасности. Защита от поражения электрическим током»,

часть 4-42 «Защита для обеспечения безопасности. Защита от тепловых воздействий»,

часть 4-43 «Защита для обеспечения безопасности. Защита от сверхтока»,

часть 4-44 «Защита для обеспечения безопасности. Защита от резких отклонений напряжения и электромагнитных помех»;

часть 5 «Выбор и монтаж электрооборудования» включает следующие части:

часть 5-51 «Выбор и монтаж электрооборудования. Общие правила»,

часть 5-52 «Выбор и монтаж электрооборудования. Системы электропроводки»,

часть 5-53 «Выбор и монтаж электрооборудования. Аппаратура защиты и управления»,

часть 5-54 «Выбор и монтаж электрооборудования. Заземляющие устройства»,

часть 5-55 «Выбор и монтаж электрооборудования. Прочее оборудование»;

часть 6 «Испытания»;

часть 7 «Требования к специальным электроустановкам» включает в себя 17 частей

Комплекс национальных стандартов на низковольтные электроустановки должен применяться в качестве основополагающих нормативных документов во всех областях хозяйственной деятельности, входящих в сферу работ по стандартизации и оценке соответствия, при разработке и пересмотре национальных стандартов, сводов правил и стандартов организаций, включая правила пожарной безопасности, строительные нормы и правила, санитарные правила и нормы и другие нормативные документы, затрагивающие требования безопасности электроустановок.

Настоящий стандарт по построению, последовательности изложения требований, нумерации разделов, пунктов и подпунктов полностью соответствует стандарту МЭК 60364-1:2005 и дополняет его требованиями, учитывающими требования национальных нормативных документов, и рядом уточненных терминов и определений.

Из настоящего стандарта изъято приложение А стандарта МЭК 60364-1:2005, в котором приведены система нумерации, используемая в комплексе стандартов МЭК 60364, и его структура.

Для удобства пользования настоящим стандартом и в целом комплексом ГОСТ Р 50571 в раздел 20 «Термины и определения» дополнительно введены термины и их определения из Международного электротехнического словаря (МЭК 60050): глава 442 «Электрические аксессуары»; глава 691 «Тарифы на электроэнергию»; глава 826 «Электрические установки зданий». При использовании заимствованного термина, номерное обозначение этого термина указывают в квадратных скобках после его определения, например [826-10-08], что означает: термин заимствован из главы 826 Международного электротехнического словаря (60050-826), раздел 10, терминологическая статья 08.

ГОСТ Р 50571.1-2009
(МЭК 60364-1:2005)

НАЦИОНАЛЬНЫЙ СТАНДАРТ РОССИЙСКОЙ ФЕДЕРАЦИИ

ЭЛЕКТРОУСТАНОВКИ НИЗКОВОЛЬТНЫЕ

Часть 1

Основные положения, оценка общих характеристик, термины и определения

Low-voltage electrical installations.
Part 1: Fundamental principles, assessment of general characteristics and definitions

Дата введения -2010-07-01

11 Область применения

Настоящий стандарт содержит основополагающие принципы по обеспечению безопасности, правила проектирования, монтажа и проверки электроустановок. Установленные требования и правила предназначены для того, чтобы обеспечивать безопасность людей, животных и имущества от опасностей и повреждений, которые могут возникнуть при использовании электроустановок, и обеспечивать безопасную и надежную работу этих электроустановок.

11.1 Стандарт распространяется на проектирование, монтаж и проверку электроустановок следующих объектов:

a) жилых зданий;

b) торговых предприятий;

c) общественных зданий;

d) производственных зданий;

e) сельскохозяйственных и садоводческих строений;

f) сборных зданий;

g) жилых автофургонов, стоянок для них и аналогичных участков;

h) строительных площадок, выставок, ярмарок и других временных сооружений;

i) пристаней для малых судов, используемых на досуге;

j) наружного освещения и установок аналогичного назначения (кроме перечисления е) в подразделе 11.3);

k) медицинских учреждений;

i) подвижных или транспортируемых средств;

m) фотоэлектрических систем;

n) низковольтных генераторных установок.

Примечание - Под терминами «здание», «предприятие», «строение», «сооружение», «учреждение» понимают также земельные участки и все, что на них находится.

11.2 Настоящий стандарт охватывает:

a) электрические цепи с номинальным напряжением до 1000 В переменного тока и 1500 В постоянного тока включительно. Для переменного тока предпочтительными частотами являются 50, 60 и 400 Гц. Не исключается использование других частот для специальных цепей;

b) электрические цепи напряжением, превышающим 1000 В, и питаемые от электроустановки напряжением не более 1000 В переменного тока (за исключением внутренней электропроводки электрооборудования), например газоразрядных ламп, электростатических фильтров;

c) любые электропроводки, на которые специально не распространяются стандарты на электротехнические изделия;

d) все электроустановки потребителя, расположенные вне зданий;

e) стационарные проводки связи, сигнализации, управления и т.п. (за исключением внутренней электропроводки оборудования);

f) расширение или реконструкцию электроустановки в целом или ее частей.

Примечание - Требования, изложенные в настоящем стандарте, распространяются на электроустановки, эксплуатируемые в нормальных условиях, однако в определенных случаях может возникнуть необходимость в дополнительном включении требований или рекомендаций из других стандартов (например, на электроустановки, используемые во взрывоопасных газовых средах).

11.3 Настоящий стандарт не распространяется на:

a) электрическое тяговое оборудование, включая подвижной состав и оборудование сигнализации;

b) электрическое оборудование автомашин, за исключением указанных в 11.1, перечисление g);

c) электрические установки на судах и самоходных или закрепленных стационарных морских платформах;

d) электроустановки на самолетах;

e) установки для уличного освещения, являющиеся частью коммунальной электрической сети;

f) электроустановки в шахтах и карьерах;

g) оборудование для подавления радиопомех за исключением тех случаев, когда оно влияет на безопасность электроустановки;

h) электрические ограждения;

i) наружные системы молниезащиты зданий.

Примечание - Атмосферные явления рассматриваются в настоящем стандарте только с точки зрения влияния на электроустановки (например, с учетом выбора устройств защиты от импульсных перенапряжений);

j) некоторые вопросы, связанные с электроустановками для лифтов;

k) электрическое оборудование для машин и механизмов.

11.4 Настоящий стандарт не распространяется на:

- системы для распределения электроэнергии потребителям;

- системы для производства и передачи электроэнергии для таких систем.

Примечания

1 Требования настоящего стандарта могут быть использованы полностью или частично для этих систем.

2 В соответствии с МЭК 61936 [1], устанавливающим общие правила проектирования и монтажа электроустановок номинальным напряжением свыше 1 кВ переменного тока и номинальной частотой до 60 Гц включительно, низковольтные электроустановки переменного и постоянного тока, используемые в этих электроустановках (системы защиты, контроля, управления и сигнализации), должны отвечать требованиям комплекса МЭК 60364.

11.5 Электрооборудование рассматривается только с точки зрения его выбора и применения в электроустановках.

Это условие распространяется также на комплектное электрооборудование, отвечающее требованиям соответствующих стандартов.

12 Нормативные ссылки

В настоящем стандарте использованы нормативные ссылки на следующие стандарты.

ГОСТ Р 50462-92 (МЭК 446-89) Идентификация проводников по цветам или цифровым обозначениям

ГОСТ Р 50571.24:2000 (МЭК 60364-5-51-97) Электроустановки зданий. Часть 5. Выбор и монтаж электрооборудования. Глава 51. Общие требования

ГОСТ Р 50571.29:2009 (МЭК 60364-5-55,2008) Электрические установки зданий. Часть 5-55. Выбор и монтаж электрооборудования. Прочее оборудование

ГОСТ Р ИСО 8528-12-2005 Электроагрегаты генераторные переменного тока с приводом от двигателя внутреннего сгорания Часть 12. Аварийные источники питания для служб обеспечения безопасности

ГОСТ 21128-83 Системы электроснабжения, сети, источники, преобразователи и приемники электрической энергии. Номинальные напряжения до 1000 В

Примечание - При пользовании настоящего стандарта целесообразно проверить действие ссылочных стандартов в информационной системе общего пользования - на официальном сайте Федерального агентства по техническому регулированию и метрологии в сети Интернет или по ежегодно издаваемому информационному указателю «Национальные стандарты», который опубликован по состоянию на 1 января текущего года, и по соответствующим ежемесячно издаваемым информационным указателям, опубликованным в текущем году. Если ссылочный стандарт заменен (изменен), то при пользовании настоящим стандартом следует руководствоваться заменяющим (измененным) стандартом. Если ссылочный стандарт отменен без замены, то положение, в котором дана ссылка на него, применяется в части, не затрагивающей эту ссылку.

13 Основные положения

Примечания

1 Требования настоящего раздела могут быть использованы для установления обязательных требований по безопасности электроустановок напряжением до 1000 В для включения их в соответствующие технические регламенты.

2 Настоящий раздел содержит основополагающие принципы, обеспечивающие безопасность электроустановок на всех стадиях их жизненного цикла. Дополнительные требования приведены в других частях комплекса международных стандартов МЭК 60364.

131 Защита для обеспечения безопасности

131.1 Общие положения

Требования, изложенные в подразделах 131.2-131.7, предназначены для обеспечения безопасности людей, домашних животных и имущества от опасности и ущерба при нормальном использовании электроустановок. Требования, предусмотренные для обеспечения безопасности домашних животных, применимы в местах, предназначенных для них, и их следует рассматривать в качестве рекомендуемых.

Примечание - В электроустановках могут возникать опасности следующих видов:

- поражение электрическим током;

- чрезмерные температуры, способные причинять ожоги, вызывать пожары и другие вредные воздействия;

- воспламенение потенциально взрывоопасной атмосферы;

- пониженные напряжения, перенапряжения и электромагнитные воздействия, способные вызывать повреждения или приводящие к травме или ущербу;

- перерывы электроснабжения и (или) нарушение работы систем безопасности;

- образование дуги, способное вызывать ослепление, чрезмерное давление и (или) выделение токсичных газов;

- механическое перемещение электрически включенного оборудования;

- воздействие вредных веществ, вибрации, ударов, шума;

- ионизирующее, радиационное, инфракрасное и ультрафиолетовое излучение;

- повышенные значения электромагнитных и электростатических полей.

131.2 Защита от поражения электрическим током

131.2.1 Основная защита (защита от прямого прикосновения)

Люди и домашние животные должны быть защищены от опасности, которая может возникнуть от контакта с находящимися под напряжением частями электроустановки.

Эту защиту можно осуществлять одним из следующих способов:

- предотвращением протекания электрического тока через тело человека или домашнего животного;

- ограничением электрического тока, который может протекать через тело, до неопасного значения.

131.2.2 Защита при повреждении (защита от косвенного прикосновения)

Люди и домашние животные должны быть защищены от опасности, которая может возникать при контакте с открытыми проводящими частям электроустановки.

Эту защиту можно осуществить одним из следующих способов:

- предотвращением протекания электрического тока, возникающего при повреждении, через тело человека или домашнего животного;

- ограничением тока, возникающего при повреждении, который может протекать через тело, до неопасного значения;

- ограничением длительности протекания электрического тока, возникающего при повреждении, который может протекать через тело, до неопасного промежутка времени (автоматическое отключение питания).

131.3 Защита от тепловых воздействий

Электроустановка должна быть спроектирована и выполнена при монтаже так, чтобы была сведена к минимуму опасность воспламенения горючих материалов из-за высокой температуры или электрической дуги. При нормальной эксплуатации электрического оборудования должна быть исключена опасность получения ожогов людьми или домашними животными.

Электроустановки зданий, строений и сооружений должны соответствовать классу пожаро- и взрывоопасной зоны, в которой они установлены, а также категории и группе горючей смеси.

131.4 Защита от сверхтока

Люди и домашние животные должны быть защищены от травм, а имущество от повреждения, причиняемого высокими температурами или электромеханическими нагрузками, вызываемыми любыми сверхтоками, протекающими по проводникам.

Эта защита может быть обеспечена ограничением сверхтока до безопасного значения или продолжительности его воздействия.

131.5 Защита от токов повреждения

Проводники, за исключением токоведущих проводников, и любые другие части, по которым может протекать ток повреждения, должны быть рассчитаны на протекание этого тока без появления чрезмерной температуры. Электрооборудование, включая проводники, должно иметь механическую защиту от электромеханических нагрузок, вызываемых токами повреждения, чтобы исключить травмирование людей и домашних животных, а также повреждение имущества.

Токоведущие проводники должны быть защищены от сверхтоков, вызванных повреждениями, методами, приведенными в подразделе 131.4.

Примечание - Особое внимание следует уделять токам в защитном и защитном заземляющем проводниках.

131.6 Защита от резких отклонений напряжения и электромагнитных воздействий

131.6.1 Люди и домашние животные должны быть защищены от травм, а имущество должно быть защищено от любых вредных воздействий, являющихся следствием замыкания между проводниками, находящимися под напряжением, цепей, питающихся на различных напряжениях.

131.6.2 Люди и домашние животные должны быть защищены от травм, а имущество должно быть защищено от любых вредных воздействий, являющихся следствием перенапряжений, возникающих от атмосферных явлений или от коммутации.

Примечание - Требования по защите от прямых ударов молний приведены в комплексе стандартов МЭК 62305 [2].

131.6.3 Люди и домашние животные должны быть защищены от травм, а имущество должно быть защищено от повреждений, являющихся следствием понижения напряжения и любого последующего восстановления напряжения.

131.6.4 Для обеспечения нормального функционирования в установленных условиях эксплуатации электроустановка должна иметь достаточную степень защиты от электромагнитных помех. Конструкция электроустановки должна учитывать предполагаемые электромагнитные излучения, генерируемые электроустановкой или установленным в ней электрооборудованием, которые должны быть приемлемыми для электроприемников, используемых с электроустановкой или присоединенных к ней.

131.7 Защита от перерывов электроснабжения

Если существует опасность травмирования людей и домашних животных или повреждения имущества в случае перерывов электроснабжения, должны быть предприняты соответствующие меры предосторожности в электроустановке или для установленного оборудования.

132 Проектирование

132.1 Общие положения

При проектировании электрической установки необходимо учитывать следующие факторы, обеспечивающие:

- защиту людей, домашних животных и имущества в соответствии с разделом 131;

- надлежащее функционирование электроустановки в предусмотренных условиях эксплуатации.

Информация, необходимая в качестве исходных данных для проектирования, приведена в подразделах 132.2-132.5. Требования, которым должно отвечать проектирование, установлены в подразделах 132.6-132.12.

132.2 Характеристики доступного источника(ов) питания

При проектировании электроустановок в соответствии с комплексом стандартов МЭК 60364 необходимо знать характеристики источника питания. Для того чтобы спроектировать безопасную электроустановку, соответствующую требованиям комплекса стандартов МЭК 60364, необходимо получать соответствующую информацию об источнике питания от хозяйствующего субъекта распределительной электрической сети.

Характеристики источника питания должны быть включены в проектную и эксплуатационную документацию. Если оператор электрической сети изменяет характеристики источника питания, это может повлиять на безопасность электроустановки.

132.2.1 Род тока: переменный ток и (или) постоянный ток.

132.2.2 Виды проводников:

- для переменного тока:

линейный(ые) проводник(и), нейтральный проводник, защитный проводник;

- для постоянного тока:

линейный(ые) проводник(и), средний проводник, защитный проводник.

Примечание - Функции некоторых проводников допускается объединять в одном проводнике, например в PEN-, РЕМ- или PEL-проводнике.

132.2.3 Допустимые значения:

- напряжение и допустимые отклонения напряжения;

- потери напряжения, колебания напряжения и падения напряжения;

- частота и допустимые отклонения частоты;

- максимальный допустимый ток;

- полное сопротивление петли замыкания на землю до ввода в электроустановку;

- ожидаемые токи короткого замыкания.

Стандартные значения напряжения и частоты - по ГОСТ 21128.

132.2.4 Защитными мерами предосторожности, присущими источнику питания, являются, например, заземление нейтрали в системе переменного тока или заземление средней точки в системе постоянного тока.

132.2.5 Специальные требования к питающей электрической сети системы распределения электроэнергии

132.3 Характеристики нагрузки

Число и тип цепей, требуемых для освещения, отопления, силового электрооборудования, управления, сигнализации, средств информационной технологии и связи, определяют исходя из:

- расположения точек потребления электроэнергии;

- ожидаемых нагрузок в различных цепях;

- суточных и годовых колебаний нагрузки;

- коэффициента одновременности;

- любых специальных условий, таких как гармоники;

- требований, предъявляемых к управлению, сигнализации, средствам информационной технологии и связи и т.п.;

- ожидаемой нагрузки в будущем, если она указана.

132.4 Электрические системы питания для систем безопасности и резервные электрические системы питания:

- источник питания (тип, характеристики);

- цепи, питающиеся от электрического источника питания систем безопасности или от резервного электрического источника питания.

132.5 Условия окружающей среды

При проектировании электрической установки следует учитывать условия окружающей среды, воздействию которых она будет подвергаться, по ГОСТ Р 50571.24.

132.6 Площади поперечного сечения проводников

Площади поперечного сечения проводников следует определять как для нормальных условий эксплуатации, так и для условий повреждения исходя из:

a) их допустимой максимальной температуры;

b) допустимого падения напряжения;

c) электромеханических нагрузок, которые могут вызывать токи замыкания на землю и токи короткого замыкания;

d) других механических нагрузок, которым могут подвергаться проводники;

e) максимального полного сопротивления, которое связано с функционированием защиты от токов повреждения;

f) методов монтажа.

Примечание - Перечисленные выше требования главным образом относятся к безопасности электроустановок. Площади поперечного сечения большие, чем требуется для безопасности, могут выбираться исходя из условий экономичности.

132.7 Тип электропроводки и способы монтажа

При выборе типа электропроводки и методов монтажа необходимо учитывать следующее:

- характер помещения, в том числе по условиям электробезопасности и пожаро- и взрывобезопасности;

- материал стен и других частей здания, на которых монтируют электропроводку;

- доступность электропроводки для людей и домашних животных;

- класс напряжения;

- электромеханические нагрузки, которые могут вызывать токи замыкания на землю и токи короткого замыкания;

- электромагнитные помехи;

- прочие нагрузки, которым может подвергаться электропроводка при монтаже или эксплуатации электроустановки.

132.8 Защитное оборудование

Характеристики защитного оборудования следует определять исходя из выполняемых им функций, которые могут предусматривать защиту от:

- сверхтока (перегрузки, короткого замыкания);

- тока замыкания на землю;

- перенапряжения;

- понижения напряжения или отсутствия напряжения.

Защитные устройства должны срабатывать при значениях электрического тока, напряжения и времени, которые зависят от характеристик цепей и вероятности опасности.

132.9 Аварийное управление (отключение в аварийных условиях)

Если в случае опасности возникает необходимость немедленного отключения питания, то предусматривают устройство отключения, которое следует устанавливать таким образом, чтобы его можно было легко распознать и быстро и эффективно привести в действие.

132.10 Устройства отключения

Устройства отключения должны быть предусмотрены для выполнения коммутации и (или) разъединения электроустановки, цепей или отдельных элементов аппаратуры во время эксплуатации, обследования, отыскания повреждений, испытания, технического обслуживания и ремонта.

132.11 Предотвращение взаимного вредного влияния

Электроустановка должна быть устроена таким образом, чтобы избежать взаимного вредного влияния между электроустановками и неэлектрическими установками.

132.12 Доступность электрооборудования

Электрооборудование следует устанавливать таким образом, чтобы обеспечить, в случае необходимости:

- достаточное пространство для начальной установки и последующей замены отдельных элементов электрического оборудования;

- доступность для его эксплуатации, обследования, отыскания повреждений, испытания, технического обслуживания и ремонта.

132.13 Документация на электроустановку

Каждая электроустановка должна быть снабжена соответствующей проектной, исполнительной и эксплуатационной документацией.

132.14 Требования пожаро- и взрывобезопасности

Требования пожаро- и взрывобезопасности устанавливают исходя из значений показателей пожаро- и взрывобезопасности веществ и материалов, применяемых в технологических процессах и оборудовании, питающемся от электрической сети электроустановки.

133 Выбор электрооборудования

133.1 Общие положения

Все электрооборудование, применяемое в электроустановках, должно удовлетворять требованиям национальных стандартов на конкретный вид электрооборудования. В случае отсутствия национальных стандартов требования к применяемому электрооборудованию должны быть согласованы между проектной организацией и организацией - заказчиком строительного объекта.

133.2 Характеристики

Применяемое электрооборудование должно иметь соответствующие характеристики исходя из величин и условий, на основании которых выполнено проектирование электроустановки (см. раздел 132), и, в частности, отвечать следующим требованиям.

133.2.1 Напряжение

Электрооборудование следует выбирать с учетом максимального напряжения в установившемся режиме (среднеквадратичное значение для переменного тока), а также в режиме вероятных перенапряжений.

Примечание - Для некоторого электрооборудования иногда необходимо учитывать наименьшее напряжение, которое может быть в части электроустановки.

133.2.2 Ток

Все электрооборудование следует выбирать с учетом максимального тока в установившемся нормальном режиме (среднеквадратичное значение для переменного тока) для нормальных условий эксплуатации, а также с учетом вероятного тока для аварийного режима и продолжительности протекания этого тока (например, времени срабатывания защитных устройств, если таковые имеются).

133.2.3 Частота

Если частота влияет на характеристики электрического оборудования, то номинальная частота электрооборудования должна соответствовать возможной частоте цепи.

133.2.4 Коэффициент нагрузки

Все электрооборудование, выбираемое на основании его характеристик мощности, должно соответствовать режиму, требуемому от этого оборудования, с учетом коэффициента нагрузки в расчетных нормальных условиях эксплуатации.

133.3 Условия монтажа

Все электрооборудование следует выбирать таким образом, чтобы оно могло надежно выдерживать механические нагрузки и условия окружающей среды (см. подраздел 132.5), характерные для его места установки или которым оно может подвергаться. Если какой-либо элемент оборудования не обладает, исходя из его конструкции, свойствами, соответствующими месту его установки, то его можно использовать при условии наличия соответствующей дополнительной защиты, являющейся частью всей электроустановки.

133.4 Предотвращение опасных воздействий

Все электрооборудование следует выбирать таким образом, чтобы оно не оказывало опасных воздействий на прочее оборудование и питание в нормальных условиях, включая коммутационное оперирование. При этом необходимо учитывать следующие характеристики:

- коэффициент мощности;

- пусковой ток;

- несимметричную нагрузку;

- гармоники;

- кратковременные перенапряжения, генерируемые электрооборудованием, находящемся в составе электроустановки.

Электрооборудование без средств пожаро- и взрывозащиты не допускается использовать во взрывоопасных, взрывопожароопасных и пожароопасных помещениях зданий, сооружений и строений, не имеющих дополнительных мер защиты, направленных на исключение опасности появления источника зажигания в горючей среде.

134 Монтаж и проверка электрических установок

134.1 Монтаж

134.1.1 Монтаж электроустановки должен проводить квалифицированный или инструктированный персонал с использованием электрооборудования и материалов, предусмотренных проектной документацией и инструкциями по проведению электромонтажных работ. Монтаж электрооборудования должен осуществляться в соответствии с инструкциями изготовителя этого оборудования.

134.1.2 Характеристики электрооборудования, устанавливаемые в соответствии с разделом 133, не должны ухудшаться в процессе монтажа.

134.1.3 Проводники должны быть идентифицированы в соответствии с требованиями ГОСТ Р 50462. Если необходимо, зажимы должны быть идентифицированы в соответствии с требованиями МЭК 60445 [3].

134.1.4 Соединения между самими проводниками, а также между проводниками и другим электрооборудованием следует выполнять таким образом, чтобы обеспечить безопасный и надежный контакт.

134.1.5 Монтаж всего электрического оборудования должен быть осуществлен таким образом, чтобы были обеспечены проектные условия охлаждения.

134.1.6 Все электрооборудование, создающее высокие температуры или электрическую дугу, должно быть установлено или защищено таким образом, чтобы исключать опасность воспламенения горючих материалов. Если температура любых доступных частей электрооборудования может быть причиной травм, эти части должны быть расположены или защищены так, чтобы предупредить случайный контакт с ними.

134.1.7 Если необходимо с точки зрения безопасности, должны быть предусмотрены соответствующие предупредительные знаки и (или) надписи.

134.1.8 Если монтаж электроустановки осуществляют с использованием новых материалов, изобретений или методов, приводящих к отклонению от требований комплекса стандартов МЭК 60364, окончательная степень безопасности электроустановки должна быть не ниже той, которая достигается за счет выполнения требований комплекса стандартов МЭК 60364.

134.1.9 В случае внесения дополнений или изменений в существующую электроустановку следует определять, соответствуют ли номинальные характеристики и состояние существующего электрооборудования, которое должно выдерживать дополнительную нагрузку, изменившимся условиям. Кроме того, должно быть адекватно выполнено заземление и уравнивание потенциалов, если это необходимо для защитной меры, применяемой для обеспечения безопасности во внесенных дополнениях или изменениях в существующую электроустановку.

134.2 Первичная проверка

Электроустановки должны быть осмотрены и испытаны перед вводом в эксплуатацию и после внесения любого изменения, чтобы подтвердить надлежащее выполнение работы в соответствии с настоящим стандартом.

134.3 Периодическая проверка

Каждую действующую электроустановку рекомендуется подвергать периодическим проверкам.

20 Термины и определения

В настоящем стандарте применены термины по МЭК 60050-826 [4], МЭК 60050-691 [5], МЭК 60050-442 [6], а также следующие термины с соответствующими им определениями.

20.1 защита от поражения электрическим током: Выполнение мер, понижающих риск поражения электрическим током.

[826-12-02] [4]

20.2 основная защита: Защита от поражения электрическим током при отсутствии повреждений.

[826-12-05] [4]

20.3 защита при повреждении: Защита от поражения электрическим током при единичном повреждении.

[826-12-06] [4]

20.4 нормальные условия: Условия, при которых все средства защиты являются неповрежденными.

Примечание - При нормальных условиях все меры предосторожности для основной защиты (прежде всего - основная изоляция) находятся в неповрежденном состоянии, обеспечивая надлежащую защиту от поражения электрическим током.

20.5 условия единичного повреждения: Условия, при которых имеется единичное повреждение какого-то средства защиты.

Примечание - В условиях единичного повреждения какая-то мера предосторожности для основной защиты (прежде всего - основная изоляция) находится в поврежденном состоянии, создавая реальные условия поражения электрическим током.

20.6 нормальный режим электроустановки: Режим эксплуатации электроустановки в нормальных условиях.

Примечание - В нормальном режиме электроустановки все средства защиты от поражения электрическим током находятся в неповрежденном состоянии, обеспечивая надлежащую защиту от поражения электрическим током.

20.7 аварийный режим электроустановки: Режим эксплуатации электроустановки в условиях единичного или множественных повреждений.

Примечание - В аварийном режиме электроустановки появляются единичное или множественные повреждения средств защиты от поражения электрическим током, резко увеличивая вероятность поражения людей и домашних животных электрическим током.

20.8 токоведущая часть: Проводник или проводящая часть, предназначенный(ая) для работы под напряжением в нормальных условиях эксплуатации, включая нейтральный проводник (нулевой рабочий проводник), но, как правило, не PEN-проводник или РЕМ-проводник, или PEL-проводник.

[826-12-08] [4]

20.9 токопроводящий проводник: Проводник, по которому в нормальных условиях протекает электрический ток.

Примечание - К токопроводящим проводникам относят линейный проводник (L), нейтральный проводник (N), средний проводник (М), PEN-проводник, РЕМ-проводник и PEL-проводник. Защитный проводник (РЕ) не является токопроводящим проводником.

20.10 защитный проводник РЕ: Проводник, предназначенный для целей безопасности, например для защиты от поражения электрическим током.

[826-13-22] [4]

20.11 линейный проводник L: Проводник, находящийся под напряжением в нормальном режиме и используемый для передачи или распределения электроэнергии, но не являющийся нейтральным или средним проводником.

[826-14-09] [4]

20.12 нейтральный проводник N: Проводник, электрически присоединенный к нейтральной точке или средней точке электрической системы переменного тока и используемый для передачи и распределения электроэнергии.

[826-14-07, ИЗМ] [4]

20.13 средний проводник М: Проводник, электрически присоединенный к средней точке электрической системы постоянного тока и используемый для передачи и распределения электроэнергии.

[826-14-08, ИЗМ] [4]

20.14 PEN-проводник (совмещенный защитный заземляющий и нейтральный проводник): Проводник, выполняющий функции защитного заземляющего и нейтрального проводников.

[826-13-25, ИЗМ] [4]

20.15 РЕМ-проводник (совмещенный защитный заземляющий и средний проводник): Проводник, выполняющий функции защитного заземляющего и среднего проводников.

[826-13-26, ИЗМ] [4]

20.16 PEL-проводник (совмещенный защитный заземляющий и линейный проводник): Проводник, выполняющий функции защитного заземляющего и линейного проводников.

[826-13-27, ИЗМ] [4]

20.17 фазный проводник L: Линейный проводник, используемый в электрической цепи переменного тока.

20.18 полюсный проводник L: Линейный проводник, используемый в электрической цепи постоянного тока.

20.19 заземленный линейный проводник LE: Линейный проводник, имеющий электрическое присоединение к локальной земле.

20.20 система электрического питания для систем безопасности: Система питания, предназначенная для поддержания работы электрооборудования и электроустановок, необходимых:

- для обеспечения здоровья и безопасности людей и домашних животных;

- в соответствии с национальными правилами для предотвращения нанесения ущерба окружающей среде и другому оборудованию.

Примечание - Система питания включает в себя источник питания и электрические цепи вплоть до зажимов электрооборудования. В определенных случаях она может также включать электрооборудование.

[826-10-04] [4]

20.21 электрический источник питания систем безопасности: Электрический источник питания, предназначенный для использования в качестве части электрической системы питания для систем безопасности.

[826-10-05] [4]

20.22 резервная система электрического питания: Система электрического питания, предназначенная для поддержания функционирования электроустановки или ее частей, или части в случае перерыва нормального питания, но в иных целях, чем безопасность.

[826-10-07] [4]

20.23 резервный электрический источник питания: Электрический источник питания, предназначенный для поддержания питания электроустановки или ее частей, или части в случае перерыва нормального питания, но в иных целях, чем безопасность.

[826-10-08] [4]

20.24 коэффициент нагрузки: Отношение, выраженное как числовое значение или как процент потребления в пределах определенного периода (года, месяца, дня, и т.д.) к потреблению, которое следовало бы из непрерывного использования максимума или другой определенной нагрузки, имеющей место в пределах того же самого периода.

Примечание 1 - Этот термин не должен быть использован без определения нагрузки и периода, к которому он имеет отношение.

Примечание 2 - Коэффициент нагрузки для данной нагрузки также равен отношению времени потребления ко времени в часах в пределах того же самого периода.

[691-10-02] [5]

20.25 тип заземления системы: Комплексная характеристика системы распределения электроэнергии, устанавливающая наличие или отсутствие заземления токоведущих частей источника питания, наличие заземления открытых проводящих частей электроустановки или электрооборудования, наличие и способ выполнения электрической связи между заземленными токоведущими частями источника питания и указанными открытыми проводящими частями.

Примечание - Термин «тип заземления системы» устанавливает специальные требования ко всем элементам, входящим в состав системы распределения электроэнергии. Для составных частей распределительной электрической сети рассматриваемая характеристика устанавливает следующие требования:

- к источнику питания - наличие или отсутствие заземления его токоведущих частей. Если источник питания имеет заземленную токоведущую часть, то в распределительной электрической сети может быть выполнено дополнительное заземление проводников, которые имеют электрическое соединение с заземленной токоведущей частью источника питания. Если источник питания имеет изолированные от земли токоведущие части, то проводники распределительной электрической сети, как правило, должны быть изолированы от земли или, как исключение, какой-то проводник может быть заземлен через сопротивление;

- к линии электропередачи - особенности построения защитных и нейтральных проводников.

Для электроустановок или электрооборудования этой характеристикой устанавливают требования к выполнению заземления открытых проводящих частей, а также к наличию или отсутствию электрического соединения последних с заземленной токоведущей частью источника питания.

20.26 система распределения электроэнергии: Низковольтная электрическая система, которая включает в себя распределительную электрическую сеть, состоящую из источника питания, линии электропередачи и электроустановки.

Примечание 1 - Наиболее распространенная система распределения электроэнергии (см. рисунок 20) включает в себя электроустановку здания, которая подключена к низковольтной распределительной электрической сети, состоящей из источника питания и низковольтной линии электропередачи.

1 - заземляющее устройство источника питания; 2 - заземляющее устройство электроустановки здания; ПС - трансформаторная подстанция; ВЛ - воздушная линия электропередачи; КЛ - кабельная линия электропередачи
Рисунок 20.1 - Общий вид системы распределения электроэнергии

20.27 устройство дифференциального тока (УДТ): Механическое коммутационное устройство, предназначенное включать, проводить и отключать токи в нормальных рабочих условиях и вызывать размыкание контактов, когда дифференциальный ток достигает заданного значения в определенных условиях.

Примечание - Устройство дифференциального тока может быть комбинацией различных отдельных элементов, предназначенных обнаруживать и оценивать дифференциальный ток, а также включать и отключать электрический ток.

[442-05-02] [6]

Примечание - В национальной нормативной документации вместо термина «устройство дифференциального тока» применяют термин «устройство защитного отключения».

20.28 дифференциальный ток (обозначение ID): Среднеквадратическое значение векторной суммы токов, протекающих через главную цепь устройства дифференциального тока.

[442-05-19] [6]

Примечание - Определение термина «дифференциальный ток» в МЭК 60050-442 [6] сформулировано для устройства дифференциального тока.

20.29 дифференциальный ток: Алгебраическая сумма значений электрических токов всех токоведущих проводников, находящихся под напряжением, в одно и то же время в данной точке электрической цепи в электроустановке.

[826-11-19] [4]

Примечание - Определение термина «дифференциальный ток» в МЭК 60050-826 [4] сформулировано для электрической цепи. Через главную цепь устройства дифференциального тока, защищающего электрическую цепь, проходят все ее проводники, находящиеся под напряжением, вследствие чего дифференциальный ток, появляющийся в электрической цепи, будет равен дифференциальному току, определяемому устройством дифференциального тока.

20.30 время переключения: Промежуток времени с момента возникновения аварийного режима в распределительной сети до момента подключения к резервному источнику питания системы безопасности.

ГОСТ Р ИСО 8528-12.

Дополнительные разъяснения некоторых терминов из МЭК 60050-826 [4] приведены в приложении В.

30 Оценка общих характеристик

Электроустановки оценивают по следующим характеристикам:

- назначению электроустановки, ее структуре и источнику питания - по разделам 31, 35 и 36;

- внешним воздействиям, которым она будет подвергаться - по разделу 32;

- совместимости ее электрооборудования - по разделу 33;

- эксплуатационной надежности - по разделу 34.

Эти характеристики следует учитывать при выборе мер защиты с целью обеспечения безопасности, а также при выборе и монтаже оборудования.

Примечание - Для других типов электроустановок, например телекоммуникационных установок или электроустановок электронных систем для зданий и т.п., следует учитывать требования соответствующих национальных стандартов в соответствии с предназначением электроустановки. Для телекоммуникационных установок следует учитывать также требования стандартов международного союза электросвязи.

31 Назначение, источники питания и структура

311 Максимальная нагрузка и разновременность

Для проектирования экономичных и надежных электроустановок в диапазонах допустимых температур и падения напряжения необходима оценка максимальной нагрузки. При определении максимальной нагрузки электроустановки или ее части следует учитывать разновременность подключения нагрузок.

312 Устройство проводников и системное заземление

Примечание 1 - Под устройством проводников в настоящем стандарте понимают комбинации токоведущих проводников, совмещенных и защитных проводников, которые применяют в электрических системах и цепях.

Необходимо оценить следующие характеристики:

- устройство токоведущих проводников при нормальных условиях эксплуатации;

- типы заземления системы.

312.1 Токоведущие проводники в соответствии с родом тока

Примечание - Приведенная классификация проводников характеризует наиболее распространенные варианты устройства проводников в электрических системах.

В настоящем стандарте рассматривается следующее устройство токоведущих проводников при нормальных условиях эксплуатации.

312.1.1 Токоведущие проводники в цепях переменного тока

* Нумерация проводников является произвольной.
Рисунок 1 - Однофазная двухпроводная система

* Нумерация проводников является произвольной.
Рисунок 2 - Однофазная трехпроводная система

* Нумерация проводников является произвольной.
Рисунок 3 - Двухфазные трехпроводные системы

Рисунок 4 - Трехфазные трехпроводные системы

Рисунок 5 - Трехфазная четырехпроводная система

Трехфахзная четырехпроводная система с нейтральным проводником или PEN-проводником. По определению PEN-проводник не является токоведущим проводником, но является проводником, проводящим рабочий ток.

Примечание 1 - В случае однофазной двухпроводной цепи, которая является ответвлением от трехфазной четырехпроводной цепи, два проводника представляют собой или два линейных проводника, или линейный проводник и нейтральный проводник, или линейный проводник и PEN-проводник.

Примечание 2 - В электроустановках, в которых нагрузки включены между фазами, может отсутствовать необходимость в нейтральном проводнике.

Примечание 3 - В однофазной двухпроводной цепи (см. рисунок 1) может быть еще один вариант устройства проводников - линейный проводник и PEL-проводник.

Примечание 4 - В однофазной трехпроводной цепи (см. рисунок 2) может быть еще один вариант устройства проводников - два линейных проводника и PEN-проводник (см. рисунок 31В3).

Примечание 5 - В двухфазной трехпроводной цепи (см. рисунок 3) может быть еще один вариант устройства проводников - два линейных проводника и PEN-проводник.

Примечание 6 - В трехфазной трехпроводной цепи (см. рисунок 4) может быть еще один вариант устройства проводников - два линейных проводника и PEL-проводник.

312.1.2 Токоведущие проводники в цепях постоянного тока

Рисунок 6 - Двухпроводная система

Рисунок 7 - Трехпроводная система

Примечание - PEL- и РЕМ-проводники не являются токоведущими проводниками, несмотря на то, что они проводят рабочий ток. Поэтому используют названия «двухпроводная цепь» или «трехпроводная цепь».

312.2 Типы заземления системы

В настоящем стандарте рассматриваются следующие типы заземления систем переменного и постоянного тока.

Примечание 1 - На рисунках 31А1-31G2 приведены примеры типов заземления для обычно используемых трехфазных систем переменного тока. На рисунках 31Н-31М приведены примеры типов заземления для обычно используемых систем постоянного тока.

Примечание 2 - Пунктирными линиями обозначены части системы, которые не охвачены областью действия настоящего стандарта, в то время, как сплошными линиями обозначена часть, которая охвачена областью действия стандарта.

Примечание 3 - В частных системах источник питания и (или) распределительную сеть допускается рассматривать в качестве части электроустановки, как это предусмотрено настоящим стандартом. В этом случае рисунки можно полностью показать сплошными линиями.

Примечание 4 - Используемые на рисунках буквенные обозначения имеют следующий смысл:

Первая буква устанавливает наличие или отсутствие заземления токоведущих частей источника питания:

Т - непосредственное присоединение одной точки токоведущих частей источника питания к земле.

Примечание - В распределительной сети, если она есть, может быть выполнено дополнительное заземление PEN-, РЕМ-, PEL-проводников и защитных проводников (РЕ);

I - все токоведущие части источника питания изолированы от земли или одна из токоведущих частей заземлена через большое сопротивление.

Примечание - Проводники распределительной электрической сети, если она есть, как правило, должны быть изолированы от земли.

Вторая буква указывает на заземление открытых проводящих частей электроустановки или на наличие связи между открытыми проводящими частями и заземленной токоведущей частью источника питания:

Т - открытые проводящие части заземлены независимо от наличия или отсутствия заземления какой-либо токоведущей части источника питания;

N - открытые проводящие части имеют непосредственное соединение с заземленной токоведущей частью источника питания, выполненное с помощью PEN-, РЕМ-, PEL- или защитных проводников (РЕ).

Следующие за N буквы определяют, как в системе распределения электроэнергии осуществляют электрическую связь между заземленной токоведущей частью источника питания и открытыми проводящими частями электроустановки:

С - во всей системе распределения электроэнергии указанную связь обеспечивают с помощью PEN-, РЕМ- или PEL-проводников;

S - во всей системе распределения электроэнергии указанную связь выполняют с помощью защитных проводников (РЕ);

C-S - в головной части системы распределения электроэнергии (от источника питания) указанную связь осуществляют с помощью PEN-, РЕМ- или PEL-проводников, а в остальной части системы - с помощью защитных проводников (РЕ).

Символы, используемые на рисунках 31А1-31М:

 - нейтральный проводник (N), средний проводник (М);

 - защитный проводник (РЕ);

 - совмещенный защитный заземляющий и нейтральный проводник (PEN), совмещенный защитный заземляющий и средний проводник (РЕМ).

312.2.1 Системы TN

312.2.1.1 Системы с одним источником питания

Системы питания при типах заземления системы TN имеют одну точку, непосредственно заземленную на источнике питания. Открытые проводящие части электроустановки присоединены к этой точке посредством защитных проводников. В зависимости от устройства нейтрального и защитного проводников различают три типа системы TN:

- система TN-S, в которой во всей системе используют отдельный защитный проводник (см. рисунки 31А1, 31А2 и 31A3).

Примечание - На рисунках 31А1-31G2 и 31Н-31М следует обозначить точками присоединения защитных проводников к открытым проводящим частям, а также присоединения заземляющих устройств к токоведущим частям источников питания

1 - заземление источника питания; 2 - заземление распределительной сети; 3 - открытые проводящие части; 4 - электроустановка; 5 - распределительная сеть (при ее наличии); 6 - источник питания

Примечания

1 В электроустановке допускается дополнительное заземление защитного проводника (РЕ).

2 Заземление системы может быть выполнено в источнике питания и дополнительно - в распределительной сети.

Рисунок 31А1 - Система TN-S трехфазная четырехпроводная с разделенными нейтральным проводником и защитным проводником по всей системе

1 - заземление источника питания; 2 - открытые проводящие части; 3 - электроустановка; 4 - распределительная сеть (при ее наличии); 5 - источник питания

Примечание - В распределительной сети и электроустановке допускается дополнительное заземление защитного проводника (РЕ).

Рисунок 31А2 - Система TN-S трехфазная трехпроводная с разделенными заземленным линейным проводником и защитным проводником по всей системе

1 - заземление источника питания; 2 - заземление распределительной сети; 3 - открытая проводящая часть; 4 - электроустановка; 5 - распределительная сеть (при ее наличии); 6 - источник питания

Примечания

1 В электроустановке допускается дополнительное заземление защитного проводника (РЕ).

2 Заземление системы может быть выполнено в источнике питания и дополнительно - в распределительной сети.

Рисунок 31А3 - Система TN-S трехфазная трехпроводная с заземленным защитным проводником и без нейтрального проводника по всей системе

- система TN-C-S, в которой нейтральная и защитная функции объединены в одном проводнике в части системы (см. рисунки 31В1, 31В2 и 31В3). В электроустановках жилых и общественных зданий, торговых предприятий, медицинских учреждений запрещено применять PEN-проводники. PEN-проводник распределительной сети должен быть разделен на нейтральный и защитный проводники на вводе электроустановки (см. рисунки 31В2 и 31В3);

1 - заземление источника питания; 2 - заземление распределительной сети; 3 - открытые проводящие части; 4 - электроустановка; 5 - распределительная сеть (при ее наличии); 6 - источник питания

Примечания

1 В электроустановке допускается дополнительное заземление PEN-проводника или защитного проводника (РЕ).

2 Заземление системы может быть выполнено в источнике питания и дополнительно - в распределительной сети.

3 Функции нейтрального и защитного проводников объединены в одном проводнике в части системы.

Рисунок 31В1 - Система TN-C-S трехфазная четырехпроводная, в которой PEN-проводник разделен на защитный проводник РЕ и нейтральный проводник N где-то в электроустановке

1 - заземление источника питания; 2 - ввод электроустановки; 3 - открытая проводящая часть; 4 - электроустановка; 5 - распределительная сеть (при ее наличии); 6 - источник питания

Примечание - В распределительной сети допускается дополнительное заземление PEN-проводника, а в электроустановке - защитного проводника (РЕ).

Рисунок 31В2 - Система TN-C-S трехфазная четырехпроводная, в которой PEN-проводник разделен на защитный проводник РЕ и нейтральный проводник N на вводе электроустановки

1 - заземление источника питания; 2 - ввод электроустановки; 3 - открытая проводящая часть; 4 - электроустановка; 5 - распределительная сеть (при ее наличии); 6 - источник питания

Примечания

1 В распределительной сети может быть предусмотрено дополнительное заземление PEN-проводника, а в электроустановке - защитного проводника (РЕ).

2 Функции нейтрального и защитного проводников объединены в одном проводнике в части системы.

Рисунок 31В3 - Система TN-C-S однофазная двухпроводная, в которой PEN-проводник разделен на защитный проводник РЕ и нейтральный проводник N на вводе электроустановки

- система TN-C, в которой функции нейтрального и защитного проводников объединены в одном проводнике во всей системе (см. рисунок 31С). Тип заземления системы TN-C запрещено применять для электроустановок жилых и общественных зданий, торговых предприятий, медицинских учреждений.

1 - заземление источника питания; 2 - заземление распределительной сети; 3 - открытые проводящие части; 4 - электроустановка; 5 - распределительная сеть (при ее наличии); б - источник питания

Примечания

1 В электроустановке допускается дополнительное заземление PEN-проводника.

2 Заземление системы может быть выполнено в источнике питания и дополнительно - в распределительной сети.

Рисунок 31С - Система TN-C трехфазная четырехпроводная, в которой функции нейтрального и защитного проводников объединены в одном проводнике во всей системе

312.2.1.2 Системы с несколькими источниками питания

Примечание - Система с несколькими источниками питания показана для случая использования системы TN с единственной целью обеспечения электромагнитной совместимости (ЭМС). Система с несколькими источниками питания не показана для систем IT и ТТ, потому что эти системы обычно совместимы в отношении ЭМС.

При неправильном схемном решении электроустановки, являющейся частью системы TN с несколькими источниками питания, часть рабочего тока может протекать по непредназначенным путям. Эти токи могут вызывать:

- пожар;

- коррозию;

- электромагнитные помехи.

Система, приведенная на рисунке 31D, является системой, в которой небольшая часть рабочих токов протекает по непредназначенным путям. В перечислениях а) - d) к рисунку 31D приведены основные правила проектирования электроустановки.

Буквенно-цифровое и цветовое обозначения защитного проводника (РЕ) должны соответствовать требованиям ГОСТ Р 50462.

Любое расширение системы следует проводить с учетом обеспечения надежного функционирования защитных мер.

1 - источник питания 1; 2 - источник питания 2; 3 - заземление источника питания; 4 - открытые проводящие части; 5 - электроустановка

a) Не допускается прямое присоединение к земле нейтральной точки трансформатора или генератора, соединенных по схеме звезда.

b) Проводник для взаимного соединения нейтральных точек трансформаторов или генераторов, соединенных по схеме звезда, должен быть изолирован. Функция этого проводника аналогична функции PEN-проводника, однако он не должен быть подсоединен к электроприемникам.

c) Должно быть предусмотрено только одно соединение между взаимно соединенными нейтральными точками источников питания и защитным проводником (РЕ). Это соединение должно быть расположено внутри главного распределительного устройства.

d) В электроустановке допускается дополнительное заземление защитного проводника (РЕ).

Рисунок 31D - Система TN-C-S с несколькими источниками питания трехфазная четырехпроводная с разделенными защитным проводником и нейтральным проводником для электроприемников

В промышленных электроустановках только с двухфазными и трехфазными нагрузками между линейными проводниками нет необходимости предусматривать нейтральный проводник (см. рисунок 31Е). В этом случае защитный проводник должен иметь несколько соединений с землей.

1 - источник питания 1; 2 - источник питания 2; 3 - заземление источника питания; 4 - открытые проводящие части; 5 - электроустановка

a) Не допускается прямое присоединение к земле нейтральной точки трансформатора или генератора, соединенных по схеме звезда.

b) Проводник для взаимного соединения нейтральных точек трансформаторов или генераторов, соединенных по схеме звезда, должен быть изолирован. Функция этого проводника аналогична функции PEN-проводника, однако он не должен быть подсоединен к электроприемникам.

c) Должно быть предусмотрено только одно соединение между взаимно соединенными нейтральными точками источников питания и защитным проводником (РЕ). Это соединение должно быть расположено внутри главного распределительного устройства.

d) В электроустановке допускается дополнительное заземление защитного проводника (РЕ).

Рисунок 31Е - Система TN с несколькими источниками питания трехфазная трехпроводная с защитным проводником и без нейтрального проводника во всей системе для двух- или трехфазной нагрузки

312.2.2 Система ТТ

Система питания при типе заземления системы ТТ имеет одну точку, непосредственно заземленную, а открытые проводящие части электроустановки присоединены к заземлителю, электрически независимому от заземлителя источника питания (см. рисунки 31F1 и 31F2).

1 - заземление источника питания; 2 - защитное заземление в электроустановке; 3 - открытые проводящие части; 4 - электроустановка; 5 - распределительная сеть (при ее наличии); 6 - источник питания

Примечание - В электроустановке может быть предусмотрено дополнительное заземление защитного проводника (РЕ).

Рисунок 31F1 - Система ТТ трехфазная четырехпроводная с заземленным защитным проводником и нейтральным проводником во всей системе

1 - заземление источника питания; 2 - защитное заземление в электроустановке; 3 - открытая проводящая часть; 4 - электроустановка; 5 - распределительная сеть (при ее наличии); 6 - источник питания

Примечание - В электроустановке допускается дополнительное заземление защитного проводника (РЕ).

Рисунок 31F2 - Система ТТ трехфазная трехпроводная с заземленным защитным проводником и без нейтрального проводника во всей системе

312.2.3 Система IT

Система питания при типе заземления системы IT имеет все токоведущие части, изолированные от земли, или одну точку, заземленную через полное сопротивление. Открытые проводящие части электрической установки заземлены отдельно или совместно, или через заземление системы в соответствии с требованиями МЭК 60364-4-41 [7], пункт 411.6 (см. рисунки 31G1 и 31G2).

1 - заземление источника питания; 2 - защитное заземление системы; 3 - полное сопротивление; 4,5 - открытые проводящие части; 6 - источник питания; 7 - распределительная сеть (при ее наличии); 8 - электроустановка; 9 - защитное заземление в электроустановке

1) Система может быть присоединена к земле через большое полное сопротивление. Это присоединение может быть осуществлено, например, в нейтральной точке, искусственной нейтральной точке или на линейном проводнике.

2) Нейтральный проводник может быть или может отсутствовать в системе.

Примечания

1 В электроустановке допускается дополнительное заземление защитного проводника (РЕ).

2 Защитное заземление в электроустановке может быть предусмотрено или как альтернатива защитному заземлению системы, или в качестве дополнительной меры предосторожности. Нет необходимости, чтобы это заземление находилось на вводе в электроустановку.

Рисунок 31G1 - Система IT трехфазная трехпроводная со всеми открытыми проводящими частями, соединенными защитным проводником, которые заземлены совместно

1 - заземление источника питания; 2 - защитное заземление в электроустановке; 3 - полное сопротивление; 4 - открытые проводящие части; 5 - источник питания; 6 - распределительная сеть (при ее наличии); 7 - электроустановка

1) Система может быть присоединена к земле через большое полное сопротивление.

2) Нейтральный проводник может быть или может отсутствовать в системе.

Примечание - В электроустановке может быть предусмотрено дополнительное заземление защитного проводника (РЕ).

Рисунок 31G2 - Система IT трехфазная трехпроводная с открытыми проводящими частями, заземленными группами или по отдельности

312.2.4 Системы постоянного тока

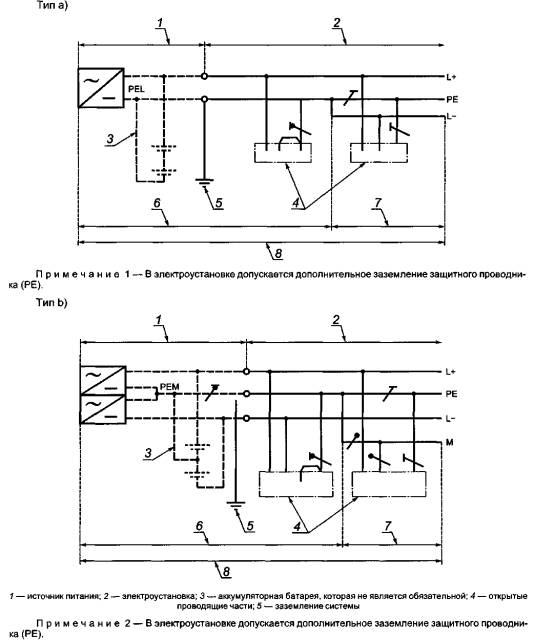
Типы заземления системы для систем постоянного тока.

Если на приведенных рисунках 31Н-31М показано заземление конкретного полюса двухпроводной системы питания постоянного тока, решение о заземлении положительного или отрицательного полюса должно быть основано на определенных условиях работы электроустановки или других соображениях, связанных, например, с предотвращением коррозии линейных проводников и заземляющих устройств.

312.2.4.1 Система TN-S

Заземленный линейный проводник, например L-, в системе типа а) или заземленный средний проводник М в системе типа b) отделены от защитного проводника во всей электроустановке.

Рисунок 31Н - Системы TN-S постоянного тока - двухпроводная а), трехпроводная b)

312.2.4.2 Система TN-C

Функции заземленного линейного проводника, например L-, и защитного проводника в системе типа а) объединены в одном PEL-проводнике во всей электроустановке или функции заземленного среднего проводника М и защитного проводника в системе типа b) объединены в одном РЕМ-проводнике во всей электроустановке.

Рисунок 31J - Системы TN-C постоянного тока - двухпроводная а), трехпроводная b)

312.2.4.3 Система TN-C-S

Функции заземленного линейного проводника, например L-, в системе типа а) и защитного проводника объединены в одном PEL-проводнике в части электроустановки или функции заземленного среднего проводника М в системе типа b) и защитного проводника объединены в одном РЕМ-проводнике в части электроустановки.

Рисунок 31К - Системы TN-C-S постоянного тока - двухпроводная а), трехпроводная b)

312.2.4.4 Система ТТ

Рисунок 31L - Системы ТТ постоянного тока - двухпроводная а), трехпроводная b)

312.2.4.5 Система IT

Рисунок 31М - Системы IT постоянного тока - двухпроводная а), трехпроводная b)

313 Источники питания

313.1 Общие положения

313.1.1 Приведенные ниже характеристики любого применяемого источника питания и обычный диапазон этих характеристик, где это необходимо, следует определять путем расчета, измерения, сбора материала или проверки:

- номинальное(ые) напряжение(ия);

- род тока и его частота;

- ожидаемый ток короткого замыкания на вводе электроустановки;

- полное сопротивление петли замыкания на землю той части системы, которая расположена снаружи электроустановки;

- возможность выполнения требований, предъявляемых электроустановкой, в том числе обеспечение максимальной нагрузки;

- тип и номинальные характеристики устройства защиты от сверхтока, установленного на вводе электроустановки.

Эти характеристики следует оценивать как для внешнего, так и для внутреннего источников питания. Требования распространяются на основные источники питания, на источники питания систем безопасности и резервные источники питания.

313.2 Источники питания для систем безопасности и резервных систем

Если наличие систем безопасности, имеющих отношение к противопожарным мероприятиям и другим обстоятельствам аварийной эвакуации из зданий, требуется, например, органами управления и (или) если обеспечение резервного питания требуется лицом, устанавливающим технические требования к электроустановке, характеристики источников питания для систем безопасности и (или) резервных систем следует определять для каждого в отдельности. Такие источники питания должны иметь соответствующую мощность, надежность, номинальные характеристики и соответствующее время переключения для указанного вида работы.

Дополнительные требования к источникам питания для систем безопасности приведены в ГОСТ Р 50571.29, раздел 556 и разделе 35 настоящего стандарта. Для резервных систем настоящий стандарт никаких специальных требований не предусматривает.

314 Разделение электроустановки на цепи

314.1 Каждая электроустановка должна быть разделена на несколько цепей, чтобы в случае необходимости:

- предупредить возможность повреждения и свести к минимуму последствия повреждения;

- облегчить безопасный осмотр, испытание и обслуживание;

- предотвратить опасность, которая может возникнуть вследствие повреждения единственной цепи, например осветительной цепи;

- уменьшить возможность нежелательного срабатывания устройств дифференциального тока (УДТ) из-за чрезмерных токов в защитном проводнике (РЕ), возникших не вследствие повреждения;

- уменьшить воздействие электромагнитных помех;

- исключить подачу напряжения в цепь, которая должна быть разъединенной.

314.2 Для частей электроустановок, которые нуждаются в раздельном управлении, должны быть предусмотрены разделенные распределительные цепи для того, чтобы повреждения в одних цепях не влияли на другие цепи.

32 Классификация внешних воздействий

Классификация внешних условий - по ГОСТ Р 50571.24.

33 Совместимость

33.1 Совместимость характеристик

Следует оценивать любые характеристики оборудования, которые могут оказать вредное воздействие на другое электрическое оборудование или другие системы или могут привести к повреждению источника питания.

К этим характеристикам относят, например:

- кратковременные перенапряжения;

- понижение напряжения;

- несимметричные нагрузки;

- быстро изменяющиеся нагрузки;

- пусковые токи;

- токи гармоник;

- обратную связь по постоянному току;

- высокочастотные колебания;

- токи замыкания на землю;

- необходимость дополнительных присоединений к земле;

- избыточные токи защитного проводника (РЕ) не из-за повреждения.

33.2 Электромагнитная совместимость

Все электрическое оборудование должно соответствовать требованиям национальных стандартов по ЭМС.

При проектировании и монтаже электрических установок должны быть учтены меры, направленные на снижение воздействия наведенных резких отклонений напряжения и электромагнитных помех. Указанные меры приведены в МЭК 60364-4-44 [8].

34 Эксплуатационная надежность

Необходимо оценить вероятность нарушений при эксплуатации электроустановки в течение предусмотренного срока службы, исходя из периодичности проведения проверок и качества обслуживания.

Если за эксплуатацию электроустановки отвечает орган управления, то с ним следует проконсультироваться. Эти особенности следует принять во внимание при соблюдении требований комплекса стандартов МЭК 60364, части 4-6, для того, чтобы с учетом периодичности и качества ожидаемого обслуживания:

- можно было правильно и безопасно выполнять любую периодическую проверку, испытания, обслуживание и ремонт в течение предусмотренного срока службы;

- обеспечивать эффективность защитных мер для безопасности в течение предусмотренного срока службы;

- надежность электрооборудования, обеспечивающего надлежащее функционирование электроустановки, соответствовала предусмотренному сроку службы.

35 Системы безопасности

35.1 Общие положения

Примечание 1 - Необходимость установки систем безопасности и их характеристики, как правило, регламентируют уполномоченные органы управления, требования которых следует соблюдать.

Примечание 2 - Примерами систем безопасности являются: системы обнаружения пожара, оповещения и управления эвакуацией людей при пожаре, аварийного освещения на путях эвакуации людей, аварийной вентиляции и противодымной защиты, внутреннего противопожарного водопровода, установки для пожарных насосов, лифты для пожарных команд, оборудование для отвода дыма и тепла, ответственное медицинское оборудование.

Источниками питания для систем безопасности могут быть:

- аккумуляторные батареи;

- гальванические элементы;

- генераторные установки, независимые от источника питания, используемого в нормальном режиме;

- отдельная линия распределительной сети по ГОСТ Р 50571.29, фактически независимая от линии, используемой в нормальном режиме.

35.2 Классификация

Источником питания системы безопасности может быть:

- неавтоматический источник питания, запуск которого осуществляется оператором;

- автоматический источник питания, запуск которого осуществляется независимо от оператора.

В зависимости от времени переключения автоматические источники питания классифицируют следующим образом:

- без перерыва питания: автоматический источник питания может обеспечивать непрерывное питание при установленных условиях во время переходного периода, например при изменениях напряжения и частоты;

- с очень коротким перерывом питания: автоматический источник питания может обеспечить питание в течение 0,15 с;

- с коротким перерывом питания: автоматический источник питания может обеспечить питание в течение 0,5 с;

- со средним перерывом питания: автоматический источник питания может обеспечить питание в течение 15 с;

- с продолжительным перерывом питания: автоматический источник питания может обеспечить питание за промежуток времени, превышающий 15 с.

36 Бесперебойность функционирования

Каждую цепь следует оценивать с точки зрения бесперебойного функционирования, необходимого в течение предусмотренного срока службы электроустановки. При оценке необходимо учитывать следующие характеристики:

- выбор типа заземления системы питания;

- выбор защитного устройства с целью обеспечения селективности;

- число цепей;

- наличие нескольких источников питания;

- использование устройств мониторинга.

Приложение А
(обязательное)

Сведения о соответствии ссылочных национальных стандартов Российской Федерации ссылочным международным стандартам, использованным в настоящем стандарте в качестве нормативных ссылок

Таблица А.1

Обозначение ссылочного национального стандарта Российской Федерации

Обозначение и наименование ссылочного международного стандарта и

условное обозначение степени его соответствия ссылочному

национальному стандарту

ГОСТ Р 50462-92 (МЭК 446-89)

МЭК 60446:2007 «Система взаимодействия «человек-машина». Основные принципы и принципы обеспечения, маркировка и идентификация. Цветовая и цифровая идентификация проводов» (NEQ)

ГОСТ Р 50571.24 (МЭК 60364-5-51-97)

МЭК 60364-5-51:2005 «Электрические установки зданий. Часть 5. Выбор и монтаж электрооборудования. Глава 51. Общие требования» (NEQ)

ГОСТ Р 50571.29 (МЭК 60364-5-55:2008)

МЭК 60364-5-55:2008 «Электрические установки зданий. Часть 5-55. Выбор и монтаж электрооборудования. Прочее оборудование» (MOD)

ГОСТ Р ИСО 8528-12-2005

ИСО 8528-12:1997 «Электроагрегаты генераторные переменного тока с приводом от поршневых двигателей внутреннего сгорания Часть 12. Аварийные источники питания для служб обеспечения безопасности» (IDT)

ГОСТ 21128-83

МЭК 60038:2009 «Напряжения стандартные по МЭК» (NEQ)

Приложение В
(справочное)

Руководство по применению и пояснения к терминам, приведенным в стандарте МЭК 60050-826 [4]

В.1.0 (21.0) Область применения

Настоящее руководство применимо к электроустановкам зданий и содержит пояснения к терминам по МЭК 60050-826 [4], используемым в настоящем стандарте.

Номер пункта

Наименование термина

Пояснение

В.1.10

Характеристики электрических установок (раздел 826-10)

-

В.1.10.1

Ввод электрической установки (826-10-02)

Электрическая установка может иметь несколько вводов

В.1.10.2

Температура окружающей среды (826-10-03)

Предполагают, что под температурой окружающей среды понимают воздействующие факторы со стороны всего другого оборудования, установленного в том же помещении.

Температура окружающей среды, которую следует учитывать применительно к оборудованию, - это температура в том месте, где оно должно быть установлено, с учетом влияния другого оборудования и источников тепла в том же месте в процессе работы без учета тепла от устанавливаемого оборудования

В.1.10.3

Электрическая система питания для систем безопасности (826-10-04)

Наличие систем безопасности часто является установленным законом требованием для общественных зданий, очень высоких зданий и некоторых производственных зданий

В.1.10.4

Резервная электрическая система питания (826-10-07)

Системы резервного питания необходимы, например, для того, чтобы избежать прерывания непрерывных производственных процессов или обработки данных

В.1.11

Напряжения и токи (раздел 826-11)

-

В.1.11.1

Номинальное напряжение (электрической установки) (826-11-01)

Переходные напряжения, вызванные, например, коммутационными оперированиями, и временные колебания напряжения из-за анормальных условий, таких как повреждения в системе питания, не учитываются

В.1.11.2

Расчетный ток (электрической цепи) (826-11-10)

Расчетный ток определяют с учетом разновременности включения потребителей. Когда условия являются изменчивыми, расчетный ток представляет собой непрерывный ток, который привел бы компоненты цепи к той же самой температуре. Этот ток обозначают IB

В.1.11.3

Допустимый ток (длительный) (826-11-13)

Этот ток обозначают IZ

В.1.11.4

Сверхток (826-11-14)

Сверхток может оказывать или может не оказывать вредные воздействия в зависимости от его величины и продолжительности.

Сверхтоки могут возникать в результате перегрузок в электроприемниках или при повреждениях, таких как короткие замыкания или замыканиях на землю

В.1.11.5

Условный ток срабатывания (защитного устройства) (826-11-17)

Условный ток срабатывания больше, чем номинальный ток или установленный ток устройства, а условное время изменяется в зависимости от типа и номинального тока защитного устройства.

Для плавких предохранителей этот ток называют «условный ток плавления вставки». Для автоматических выключателей этот ток называют «условный ток срабатывания»

В.1.12

Поражение электрическим током и меры защиты (раздел 826-12)

-

В.1.12.1

Сторонние проводящие части (826-12-11)

Сторонними проводящими частями могут быть:

- металлические части конструкции здания;

- металлические трубопроводные системы для газа, воды, отопления и т.д.;

- неизолирующие полы и стены

В.1.12.2

Части, доступные одновременному прикосновению (826-12-12)

С точки зрения основной защиты часть, находящаяся под напряжением, может быть одновременно доступной:

- с другой частью, находящейся под напряжением;

- с открытой проводящей частью;

- со сторонней проводящей частью;

- с защитным проводником;

- с грунтом или проводящим полом.

Следующие части могут образовывать одновременно доступные части с точки зрения защиты при повреждении:

- открытые проводящие части;

- сторонние проводящие части;

- защитные проводники;

- грунт или проводящий пол.

Что касается определения МЭК 60050-826 (12-12) [4], следует отметить, что слово «прикосновение» означает любой контакт с любой частью тела (рукой, ногой, головой и т.д.)

В.1.12.3

Зона досягаемости рукой (826-12-19)

Это пространство условно ограничено, как показано на рисунке В.1

S-поверхность, на которой может находиться человек  Рисунок В.1 - Зона досягаемости рукой

В.1.13

Заземление и выравнивание потенциалов (раздел 826-13)

-

В.1.13.1

Земля (локальная) (826-13-02)

Вблизи заземлителя потенциал может быть не равен нулю

В.1.13.2

Заземляющий проводник (826-13-12)

Неизолированные части заземляющих проводников, которые находятся в земле, рассматривают в качестве части заземляющего устройства (826-13-04)

В.1.13.3

Уравнивание потенциалов (826-13-12)

Следует различать:

- (основное) защитное уравнивание потенциалов;

- дополнительное уравнивание потенциалов;

- незаземленное местное уравнивание потенциалов;

- функциональное уравнивание потенциалов

В.1.14

Электрические цепи (раздел 826-14)

-

В.1.14.1

(Электрическая) Цепь (электрической установки) (826-14-01)

Цепь состоит из проводников, находящихся под напряжением, защитных проводников (при их наличии), защитного устройства и соответствующей коммутационной аппаратуры, аппаратуры управления и вспомогательных устройств.

Защитный проводник может быть общим для нескольких цепей

В.1.14.2

Нейтральный проводник (826-14-07)

В некоторых случаях и при определенных условиях функции нейтрального проводника и защитного проводника могут быть объединены в одном проводнике (см. определение PEN-проводника (826-13-25))

В.1.16

Прочее оборудование (раздел 826-16)

-

В.1.16.1

Переносное оборудование (826-16-05)

Переносное оборудование подразумевает оборудование, чье функционирование рассчитано на постоянную поддержку или управление руками

В.1.16.2

Стационарное оборудование (826-16-06)

Например, согласно стандартам МЭК масса 18 кг соответствует бытовым электроприборам

В.1.17

Разъединение и коммутация (раздел 826-17)

-

В.1.17.1

Разъединение (826-17-01)

Функция разъединения состоит в том, чтобы обеспечить безопасность персонала перед выполнением работы, ремонта, определения места повреждения или замены оборудования

Библиография

[1]

МЭК 61936:2002

Электроустановки на напряжение свыше 1 кВ. Часть 1. Общие правила

 

(IEC 61936:2002)

(Power installations exceeding 1 kV а.с. Part 1. Common rules)

[2]

МЭК 62305-4:2006

Защита от молнии. Часть 4. Электрические и электронные системы внутри строительных конструкций зданий

 

(IEC 62305-4:2006)

(Protection against ligthning - Part 4: Electrical and electronic systems within structures)

[3]

МЭК 60445:2006

Основные принципы и принципы безопасности для интерфейса «человек-машина», маркировка и идентификация. Идентификация выводов оборудования и выводов определенных обозначенных проводников, включая общие правила буквенно-цифровой системы

 

(IEC 60445:2006)

(Basic and safety principles for man-machine interface, marking and identification - Identification of equipment terminals and conductor terminations)

[4]

МЭК 60050-826:2004

Международный электротехнический словарь. Глава 826. Электрические установки зданий

 

(IEC 60050-826:2004)

(International Electrotechnical Vocabulary - Part 826: Electrical installations)

[5]

МЭК 60050-442:1998

Международный электротехнический словарь. Глава 442. Электрические аксессуары

 

(IEC 60050-442:1998)

(International Electrotechnical Vocabulary - Part 442: Electrical accessories)

[6]

МЭК 60050-691:1973

Международный электротехнический словарь. Глава 691. Тарифы на электроэнергию

 

(IEC 60050-691:1973)

(International Electrotechnical Vocabulary. Part 691: Tariffs for electricity)

[7]

МЭК 60364-4-41:2005

Электроустановки зданий. Часть 4-41. Требования по обеспечению безопасности. Защита от поражения электрическим током

 

(IEC 60364-4-41:2005)

(Low-voltage electrical installations - Part 4-41: Protection for safety - Protection against electric shock)

[8]

МЭК 60364-4-44:2007

Электроустановки зданий. Часть 4-44. Требования по обеспечению безопасности. Защита от электромагнитных помех и резкого отклонения напряжения

 

(IEC 60364-4-44:2007)

(Low-voltage electrical installations - Part 4-44: Protection for safety-Protection against voltage disturbances and electromagnetic disturbances)

Ключевые слова: низковольтные электроустановки, защита для обеспечения безопасности, проектирование электроустановок, выбор электрооборудования, монтаж и проверка электрических установок, оценка общих характеристик, устройство проводников, типы заземления систем электроснабжения, системы безопасности, резервные источники питания, электромагнитная совместимость, эксплуатационная надежность, бесперебойность функционирования